EasyManua.ls Logo

Blanco 4L EU - Elektrisch Schema

Blanco 4L EU
Print Icon
To Next Page IconTo Next Page
To Next Page IconTo Next Page
To Previous Page IconTo Previous Page
To Previous Page IconTo Previous Page
Loading...
49
REINIGING, ONDERHOUD
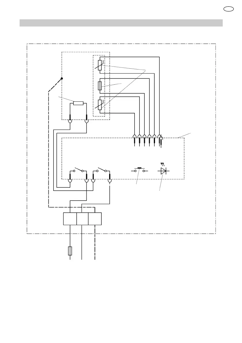
13.2 Elektrisch schema
1
2
3
4
5
6
L N
PE
1 Temperatuurbegrenzer
2 Temperatuursensor
3 Verwarmingselement
4 Elektronica
5 Bediening
6 LED-aanduiding
FL

Table of Contents

Related product manuals