EasyManua.ls Logo

Blanco 4L EU - Page 85

Blanco 4L EU
Print Icon
To Next Page IconTo Next Page
To Next Page IconTo Next Page
To Previous Page IconTo Previous Page
To Previous Page IconTo Previous Page
Loading...
85
ɑɂɋɌɄȺɍɏɈȾɈȻɋɅɍɀɂȼȺɇɂȿ
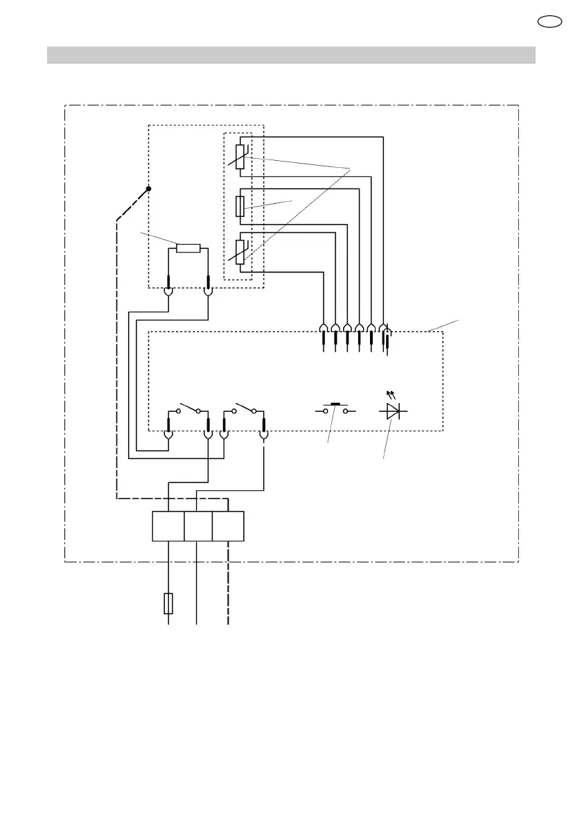
13.2 ɗɥɟɤɬɪɢɱɟɫɤɚɹɫɯɟɦɚ
1
2
3
4
5
6
L N
PE
Ɉɝɪɚɧɢɱɢɬɟɥɶɬɟɦɩɟɪɚɬɭɪɵ
Ⱦɚɬɱɢɤɬɟɦɩɟɪɚɬɭɪɵ
ɇɚɝɪɟɜɚɬɟɥɶɧɵɣɷɥɟɦɟɧɬ
ɗɥɟɤɬɪɨɧɢɤɚ
ȼɤɥɸɱɟɧɢɟɜɵɤɥɸɱɟɧɢɟ
ɋɜɟɬɨɞɢɨɞɧɵɣɢɧɞɢɤɚɬɨɪ
RU

Table of Contents

Related product manuals