EasyManua.ls Logo

Böcker BOY - Electrical Schematics

Böcker BOY
Print Icon
To Next Page IconTo Next Page
To Next Page IconTo Next Page
To Previous Page IconTo Previous Page
To Previous Page IconTo Previous Page
Loading...
Boy
23
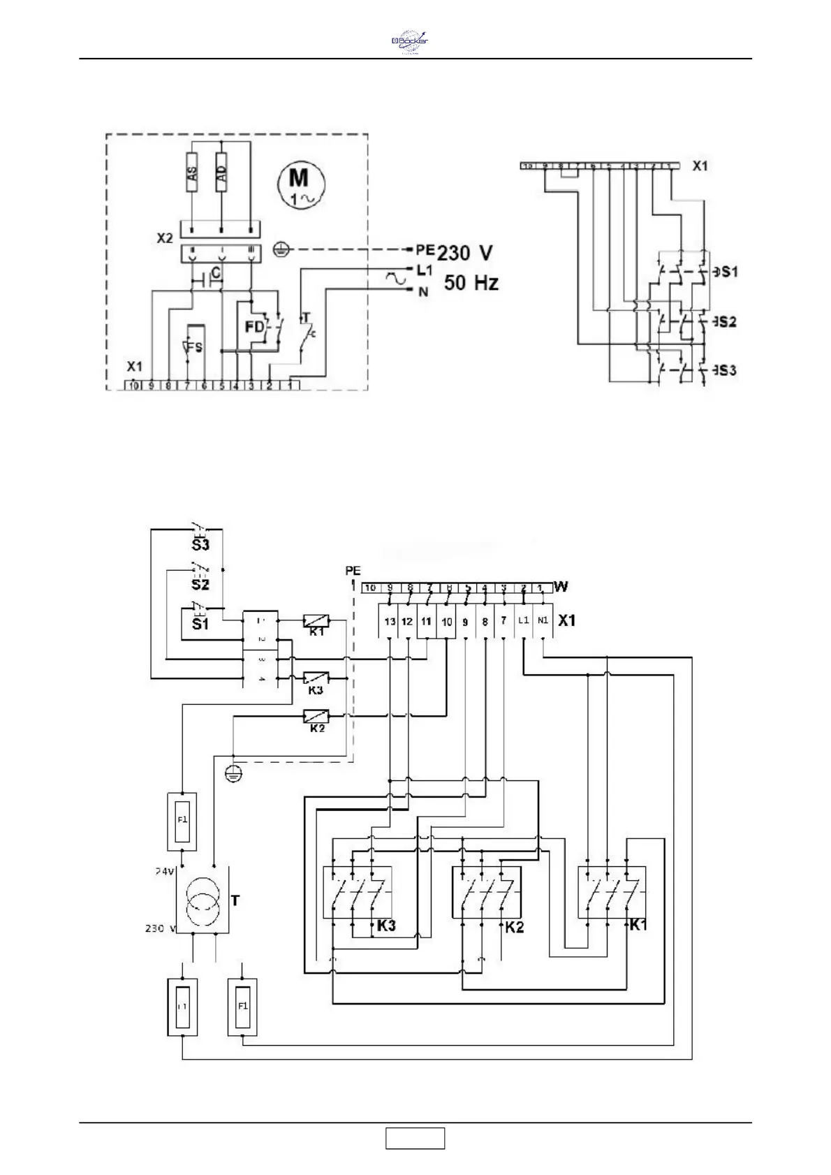
Schaltplan Boy 07.01
Schaltplan Boy 08.01

Related product manuals