EasyManua.ls Logo

Bottarini GDP21 - System Description

Default Icon
62 pages
Print Icon
To Next Page IconTo Next Page
To Next Page IconTo Next Page
To Previous Page IconTo Previous Page
To Previous Page IconTo Previous Page
Loading...
17
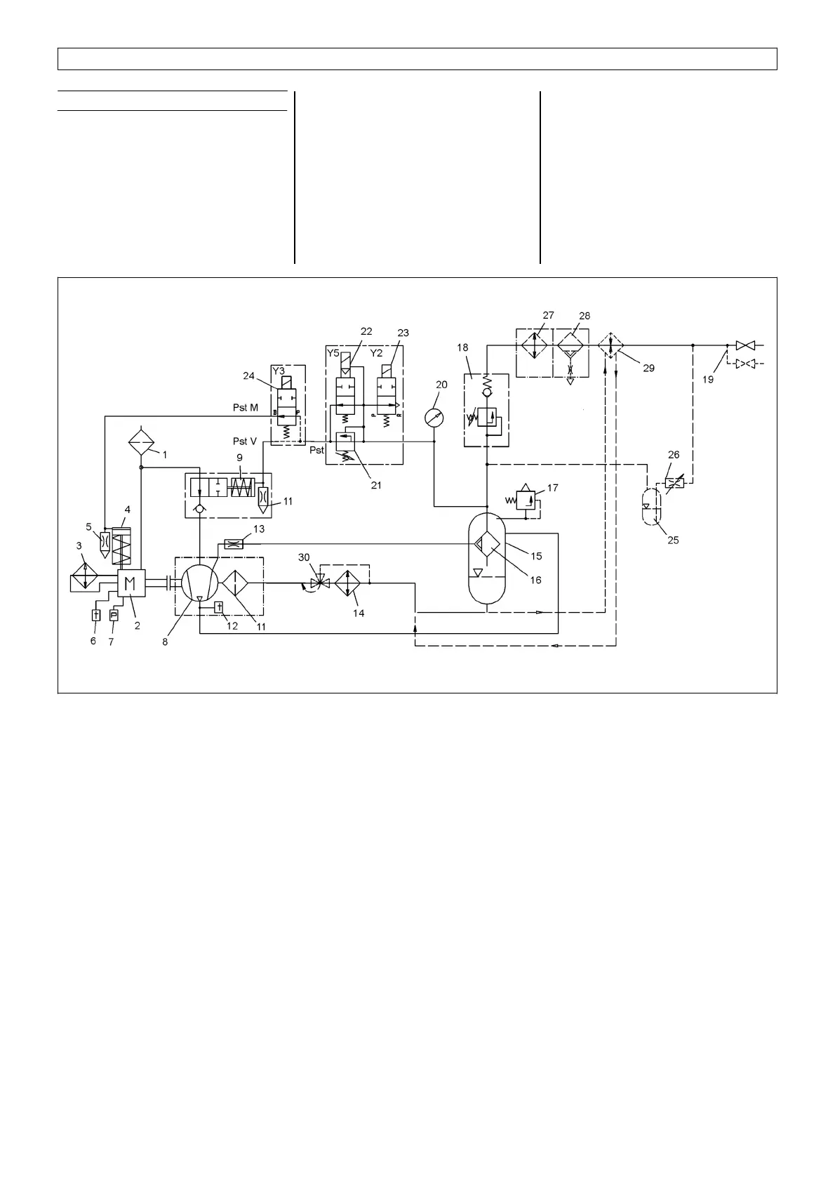
4. Construction and functional description
4.3 System description
1.
Air filter
2.
Diesel engine
3.
Water cooler - diesel engine
4.
Engine actuating cylinder
5, Nozzle - engine actuating cylinder
6.
Engine temperature transmitter
7.
Engine oil pressure
8.
Compressor
9.
Suction controller
10.
Nozzle – suction controller
11.
Oil filter – compressor oil
12.
Temperature switch
13.
Orifice, evacuation line
14.
Oil cooler – compressor oil
15.
Pressure tank
16.
Fine separator
17.
Safety valve
18.
Pressure retention valve
19.
Air bleeding cock 1 x 3/4" (2 x 3/4")
20.
Pressure gauge
21.
Controller unit / proportional controller
22.
Controller unit / load switching valve
23.
Controller unit / relief valve
24.
Solenoid valve
Oiler option
25.
Oiler reservoir
26.
Oiler valve
Compressed air processing option
27.
After cooler
28.
Condensation run-off
29.
Heat exchanger
Oil temperature controller
30.
Compressor oil temperature controller
Fig. 8 A13522874

Table of Contents

Related product manuals