EasyManua.ls Logo

Bottarini GDP21 - Generator Switchbox Wiring Diagram KWG 110 V 7 Kva

Default Icon
62 pages
Print Icon
To Next Page IconTo Next Page
To Next Page IconTo Next Page
To Previous Page IconTo Previous Page
To Previous Page IconTo Previous Page
Loading...
11. Generator option
46
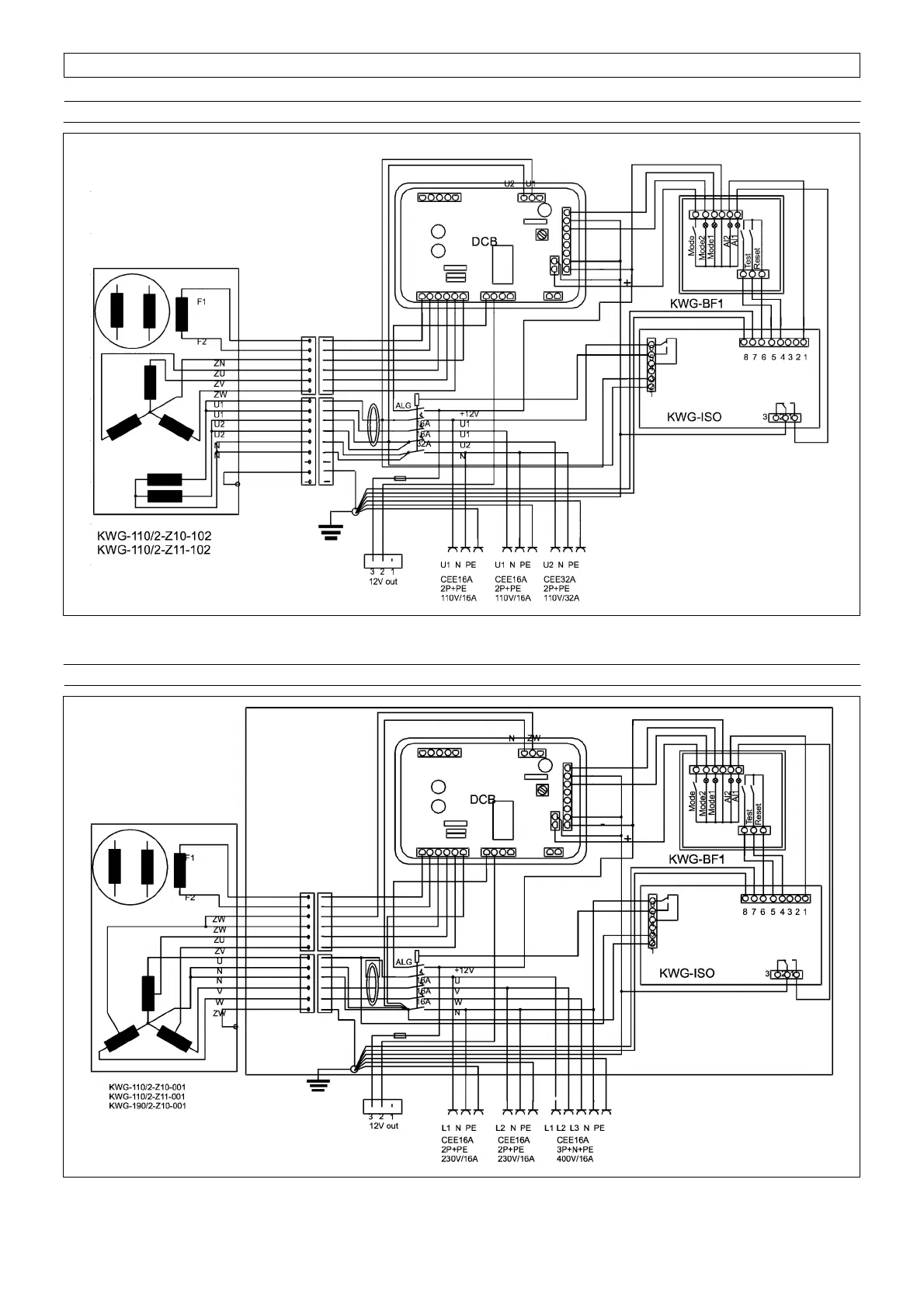
11.12 Generator switchbox wiring diagram KWG 110V 7kVA
Fig. 45
11.13 Generator switchbox wiring diagram KWG 230/400V 8kVA
Fig. 46
RED 1
GREY 2
BLUE 6
YELLOW 3
YELLOW 4
YELLOW 5
BROWN 1
BROWN 2
BLACK 5
BLACK 6
BLUE 3
BLUE 4
GREEN/YELLOW 7
FUSE 5A
RED 1
GREY 2
ORANGE 8
YELLOW 3
YELLOW 4
YELLOW 5
BROWN 1
BLUE 4
BLUE 5
WHITE 2
BLACK 3
GREEN/ YELLOW 6
FUSE 5A
BROWN
BLUE
BROWN
BLUE

Table of Contents

Related product manuals