EasyManua.ls Logo

Chroma 63630-600-15 - DIGITIZING Subsystem

Default Icon
258 pages
Print Icon
To Next Page IconTo Next Page
To Next Page IconTo Next Page
To Previous Page IconTo Previous Page
To Previous Page IconTo Previous Page
Loading...
Remote Operation
5-55
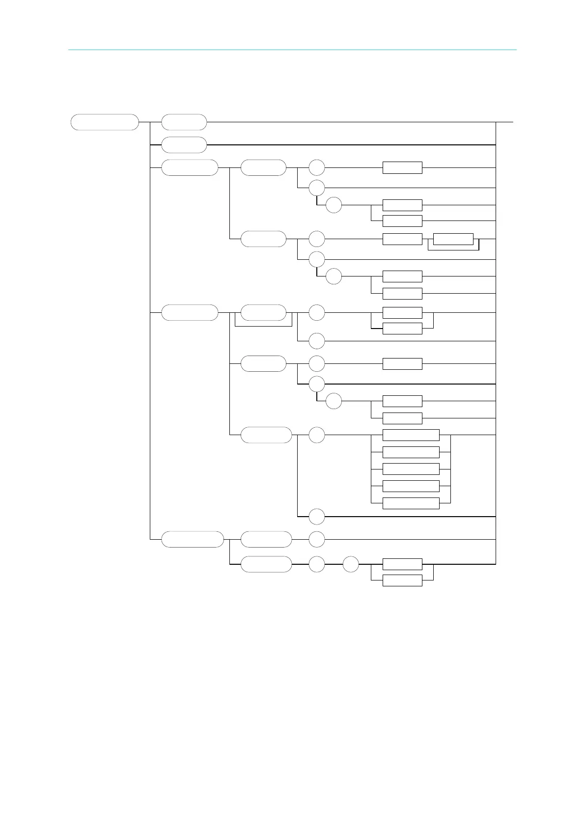
5.3.2.6 DIGITIZING Subsystem
:DIGitizing
:POINt
:INITiate
:ABORt
SP
<NRf+>
?
SP
MAX
MIN
<NR1>
<NR1>
<NR1>
:SAMPling
:TIME
SP
<NRf+>
?
SP
MAX
MIN
Suffix
:TRIGger
:
POINt
SP
<NRf+>
?
SP
MAX
MIN
<
NR
1>
<NR1>
<NR1>
:SOURCe
SP
LOADON / 0
?
:
STATe
OFF
/
0
ON / 1
SP
?
LOADOFF / 1
TTL / 2
BUS / 3
MANUAL / 4
:WAVeform
:CAPture
:DATA
?
?
SP
V / 0
I / 1
<
NR
2
>
<NR2>
<NR2>
<CRD>
<CRD>
<CRD>
<DLABRD>
DIGitizing:ABORt
Type: Channel-Specific
Description: Abort the digitizing function.
Setting Syntax DIGitizing:ABORt
Setting Parameters:None
Setting Example: DIG:ABOR Abort digitizing function.
Query Syntax: None
Return Parameters:None
Query Example: None

Table of Contents

Related product manuals