EasyManua.ls Logo

Cirrus SR22 - Page 227

Cirrus SR22
524 pages
Print Icon
To Next Page IconTo Next Page
To Next Page IconTo Next Page
To Previous Page IconTo Previous Page
To Previous Page IconTo Previous Page
Loading...
Cirrus Design Section 7
SR22 Systems Description
P/N 13772-004 7-41P/N 13772-004 7-41
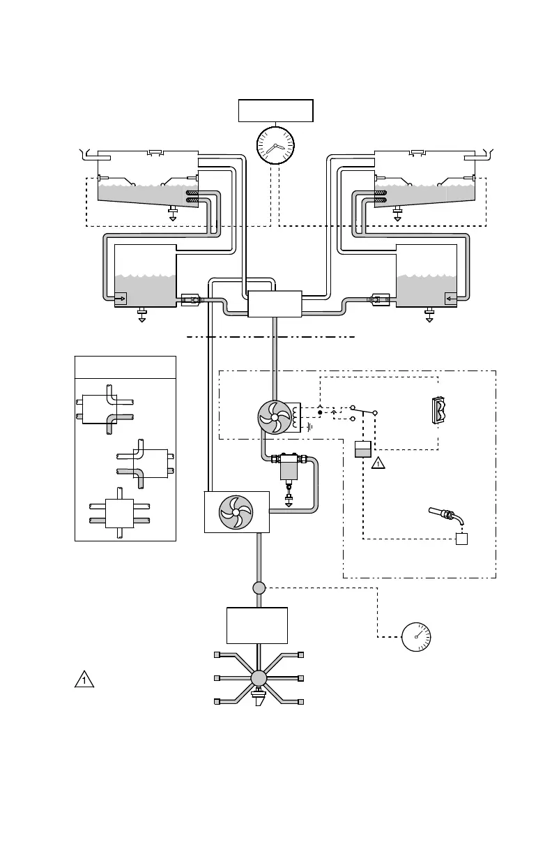
Figure 7-8
Fuel System Schematic
CHECK
VALVE
CHECK
VALVE
THROTTLE
METERING
VALVE
FIREWALL
FUEL
PUMP
GASCOLATOR
SR22_FM07_2528B
NOTE
In Prime mode, relay
allows high-speed pump
operation until 10 psi oil
pressure is reached then
drops to low-speed
operation.
OIL
PRESSURE
SENSOR
(LOW PRESSURE)
ENGINE
AIRFRAME
UNIT
FUEL FLOW
SENSOR
ELECTRIC
AUXILIARY
PUMP
R. WING
COLLECTOR
VENT
FILLER
R. WING TANK
FILLER
OFF
FEED
RETURN
LEFT
RIGHT
FEED
RETURN
FUEL PRESSURE SWITCH
SELECTOR VALVE
OPERATION
FUEL
FLOW
INDICATOR
ANNUNCIATOR
FUEL
FUEL
QUANTITY
INDICATOR
PRIME
BOOST
DRAIN
(5 PLACES)
INJECTOR
MANIFOLD
VENT
L. WING TANK
L. WING
COLLECTOR
FUEL
RELAY
ENGINE DRIVEN
FUEL PUMP
MIXTURE CNTL.
FLAPPER
VALVE
FLAPPER
VALVE
SELECTOR
VALVE
Original Issue

Table of Contents

Other manuals for Cirrus SR22

Related product manuals