EasyManua.ls Logo

CITROEN CX 2000 - Page 115

CITROEN CX 2000
394 pages
Print Icon
To Next Page IconTo Next Page
To Next Page IconTo Next Page
To Previous Page IconTo Previous Page
To Previous Page IconTo Previous Page
Loading...
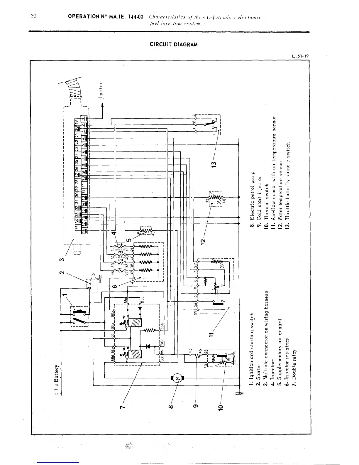
CIRCUIT DIAGRAM
L.Sl-19
I III I
I
--_
------
-- ----
1 r---7
2, 0 ;,”
1 ---J
::- ----
---- r---~
“‘i

Related product manuals