EasyManua.ls Logo

CITROEN CX 2000 - Page 329

CITROEN CX 2000
394 pages
Print Icon
To Next Page IconTo Next Page
To Next Page IconTo Next Page
To Previous Page IconTo Previous Page
To Previous Page IconTo Previous Page
Loading...
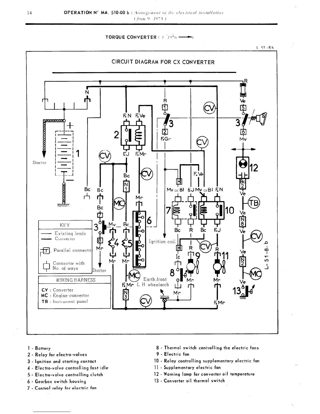
TORQUE CONVERTER ( I ‘/+(I -I
1 51-Rh
CIRCUIT DIAGRAM FOR CX CONVERTER
kd i- I I I c
I I
Bc Bc
*
KEY
- Existinq leads
G
- Converter
6
8
;a
Parallel connecto- Mr
0
Connector with
No. of ways
i
Starter
01
---
I Bc
k l3i F;J
E Mr ,L H wheelarch
A
m
I
1
EMr
to
TB
Ve
P
n
Ve +
1 - Battery
2 - Relay for electro-valves
3 - Ignition and starting contact
4 - Electra-valve controlling fast idle
5 - Electra-valve controlling clutch
6 - Gearbox switch housing
7 - Control relay for electric fan
8 - Thermal switch corrtrolling the electric fans
9 - Electric fan
10 - Relay controlling supplementary electric fan
11 - Supplementary electric fan
12 - Warning lamp for converter oil temperature
13 - Converter oil thermal switch

Related product manuals