EasyManua.ls Logo

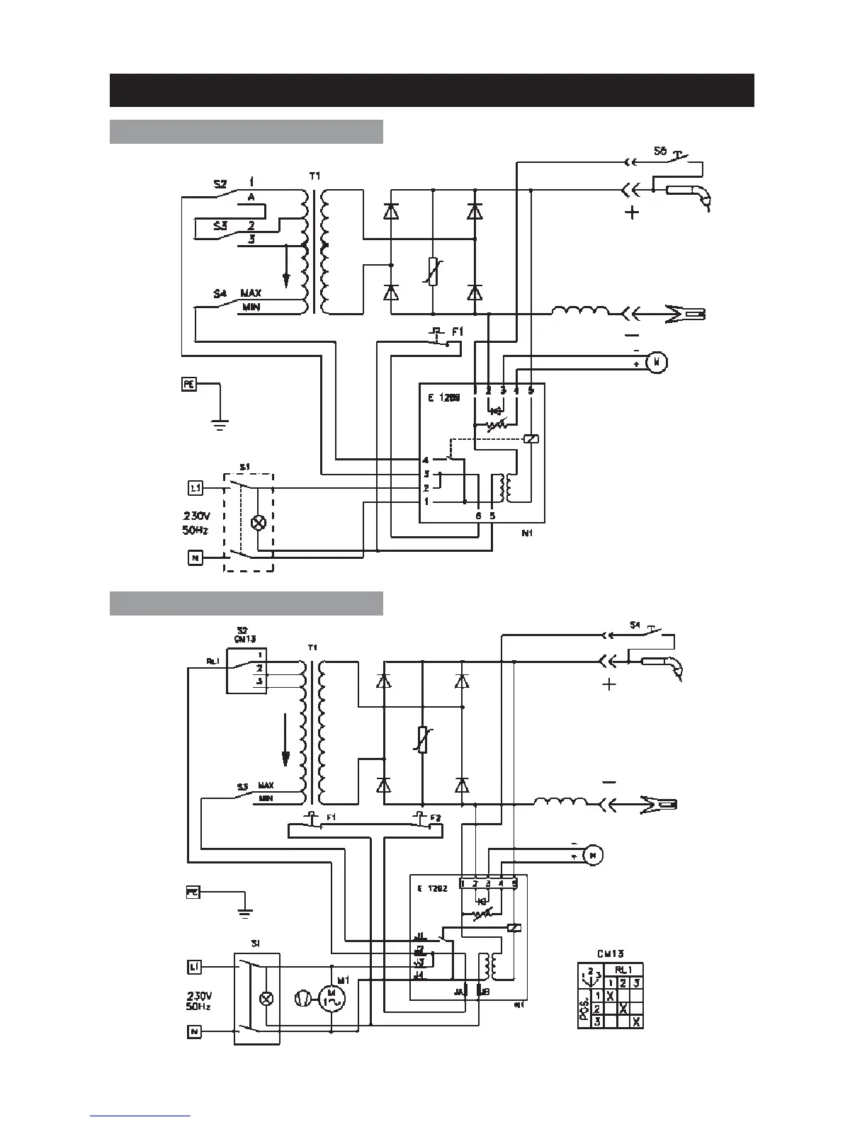
Clarke MIG 100E - MIG 100 E Wiring Diagram; MIG 150 TE Wiring Diagram

Clarke MIG 100E
35 pages
Print Icon
To Next Page IconTo Next Page
To Next Page IconTo Next Page
To Previous Page IconTo Previous Page
To Previous Page IconTo Previous Page
Loading...
31
WIRING DIAGRAMS
MIG 100E
MIG 150TE

Related product manuals