EasyManua.ls Logo

Conti CC202 - Page 29

Conti CC202
34 pages
Print Icon
To Next Page IconTo Next Page
To Next Page IconTo Next Page
To Previous Page IconTo Previous Page
To Previous Page IconTo Previous Page
Loading...
Edition 05/2021 CC200 D Notice technique page 28
SACOME, Document CONFIDENTIEL, Ne peut être reproduit ni communiqué sans notre accord préalable.
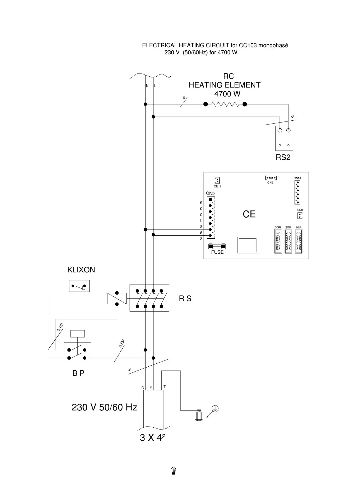
14.3. ELECTRICAL HEATING CIRCUIT

Related product manuals