EasyManua.ls Logo

COZY DVCF403C-H - Page 38

COZY DVCF403C-H
73 pages
Print Icon
To Next Page IconTo Next Page
To Next Page IconTo Next Page
To Previous Page IconTo Previous Page
To Previous Page IconTo Previous Page
Loading...
1018028-A
Página 13
Manual Español
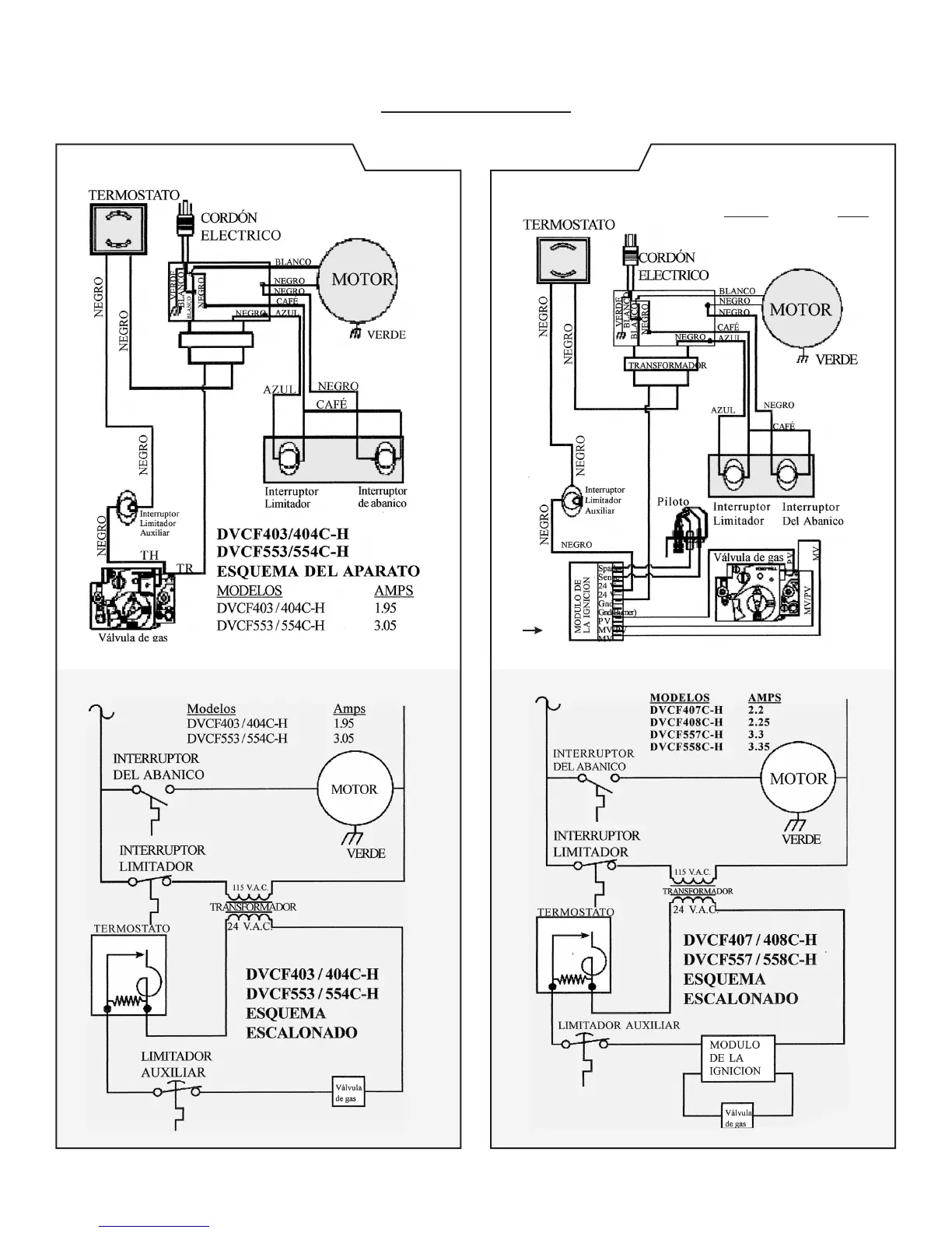
ESQUEMA DE CABLEADO
Piloto Vertical Encendido Intermitente
ESQUEMA DEL APARATO
Modelos Amps
DVCF407C-H ........... 2.20
DVCF408C-H ........... 2.25
DVCF557C-H ........... 3.30
DVCF558C-H ........... 3.35
Consulte la
página 22 para
obtener un
esquema más
grande del
IID.