EasyManua.ls Logo

Danfoss TP9 - Page 55

Danfoss TP9
96 pages
Print Icon
To Next Page IconTo Next Page
To Next Page IconTo Next Page
To Previous Page IconTo Previous Page
To Previous Page IconTo Previous Page
Loading...
55
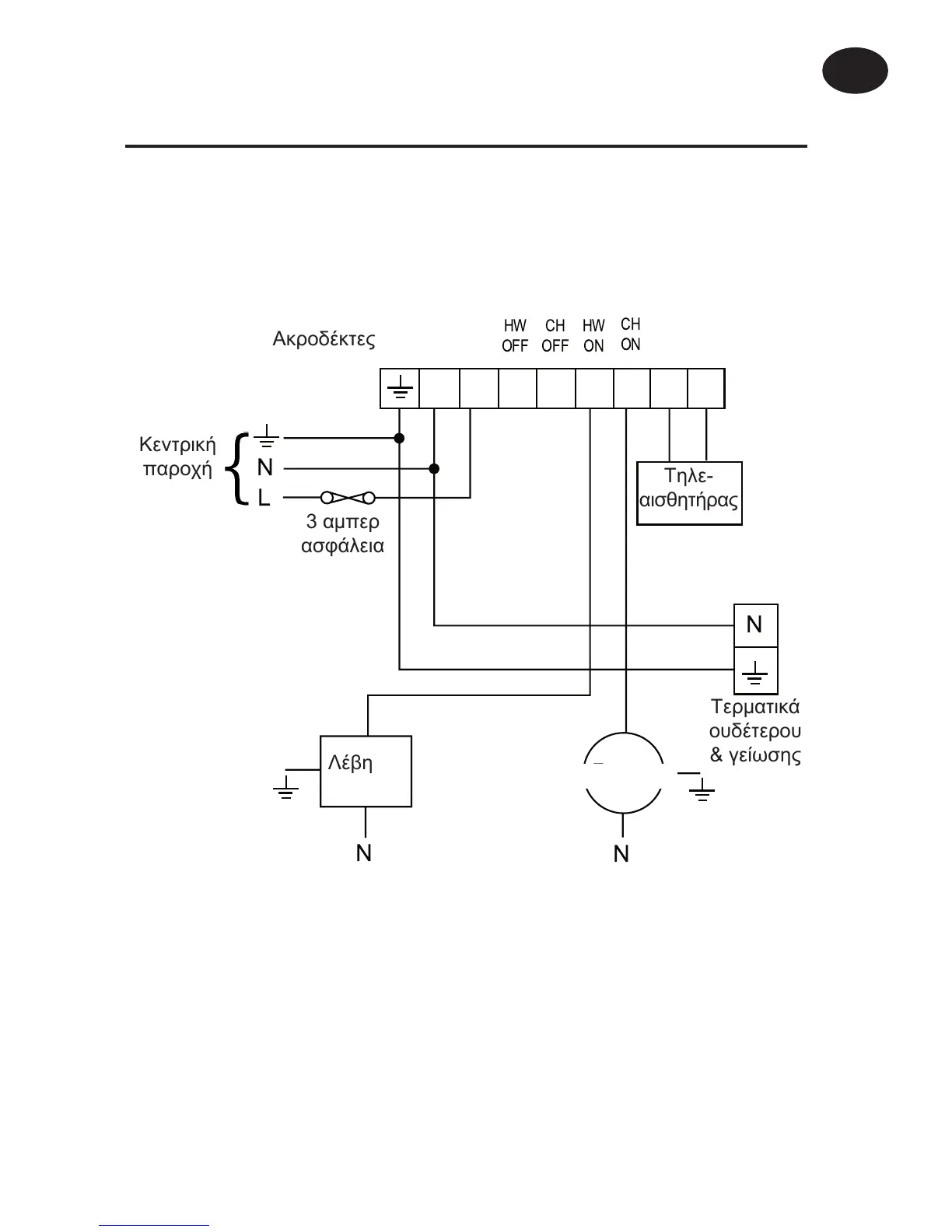
Ôõðéêü óýóôçìá æåóôïý íåñïý ïéêéáêÞò ÷ñÞóçò
ìå âáñýôçôá, èÝñìáíóç ìå êõêëïöïñçôÞ
ÔÑ9 (Äéáêüðôçò 1 óôç èÝóç GRAVITY)
N L 1 2 3 4 5 6
HW
OFF
HW
ON
CH
OFF
CH
ON





 




ÁêñïäÝêôåò
ÊåíôñéêÞ
ðáñï÷Þ
3 áìðåñ
áóöÜëåéá
Ôçëå-
áéóèçôÞñáò
ÔåñìáôéêÜ
ïõäÝôåñïõ
& ãåßùóçò
ËÝâçôáò
ÊõêëïöïñçôÞò
Ïäçãßåò åãêáôÜóôáóçò
GR

Other manuals for Danfoss TP9

Related product manuals