EasyManua.ls Logo

DCS BGB36-BQAR - Wiring Diagram; Wiring Diagram Bgb36-Bqar Models

DCS BGB36-BQAR
42 pages
Print Icon
To Next Page IconTo Next Page
To Next Page IconTo Next Page
To Previous Page IconTo Previous Page
To Previous Page IconTo Previous Page
Loading...
36
Burner Electrodes
Burner Electrode
Smoker Burner Electrode
I/R Burner Electrode
IgnitionModule
6 Output
Ignition Switch
9 Volt Battery
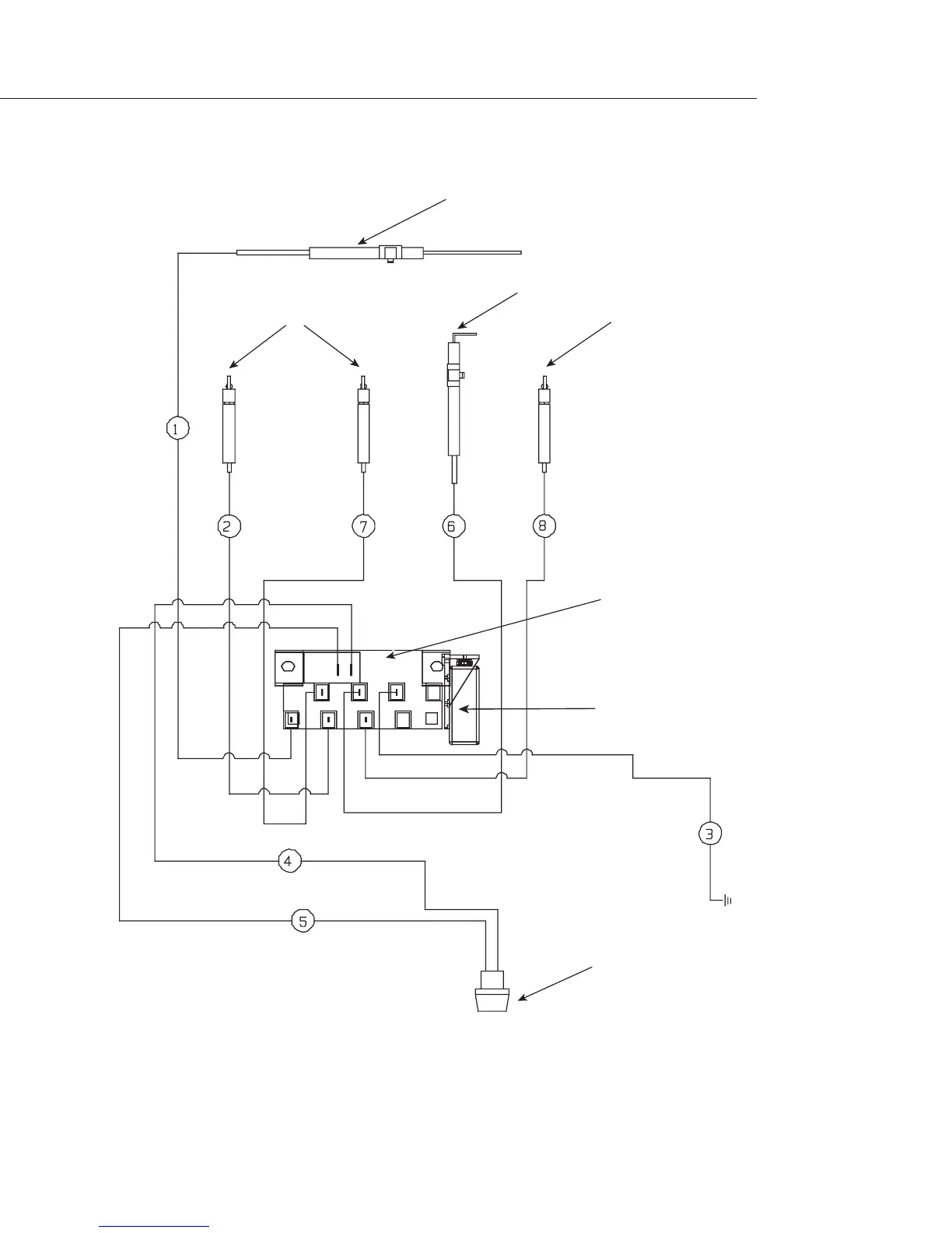
Wiring Diagram
P/N # 32826
WIRING DIAGRAM BGB36-BQAR MODELS
#16440-03
#18351
#16281-02
#18354
#18353
#16281-06
#16441-02
#16281-04
#16438-01

Other manuals for DCS BGB36-BQAR

Related product manuals