EasyManua.ls Logo

DCS BGB36-BQAR - Wiring Diagram Bgb48-Bqar Models

DCS BGB36-BQAR
42 pages
Print Icon
To Next Page IconTo Next Page
To Next Page IconTo Next Page
To Previous Page IconTo Previous Page
To Previous Page IconTo Previous Page
Loading...
38
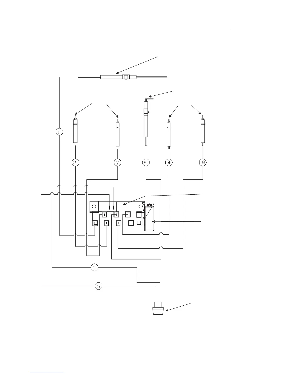
I/R Burner Electrode
Burner Electrodes
Burner Electrodes
Smoker Burner Electrode
IgnitionModule
6 Output
Ignition Switch
9 Volt Battery
Wiring Diagram
P/N # 32827
WIRING DIAGRAM BGB48-BQAR MODELS
#16281-02
#16281-06
#16441-02
#16281-04
#16281-05
#16440-03
#18351
#18354
#18353

Other manuals for DCS BGB36-BQAR

Related product manuals