EasyManua.ls Logo

DeWalt 208-DS - Wiring Diagram; Diagrama de Cableado; Schéma de Câblage

DeWalt 208-DS
52 pages
Print Icon
To Next Page IconTo Next Page
To Next Page IconTo Next Page
To Previous Page IconTo Previous Page
To Previous Page IconTo Previous Page
Loading...
46
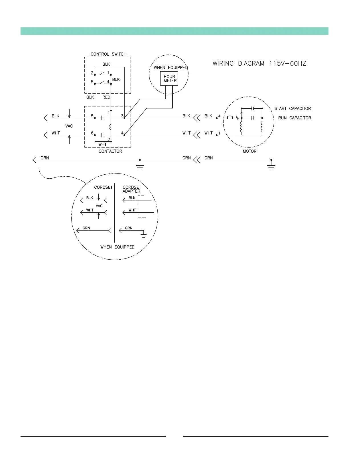
Wiring Diagram
RF065000 091716

Related product manuals