EasyManua.ls Logo

Dometic Eskimo Ice EI540D - ELECTRICAL WIRING FOR 115 V 60 Hz MODELS

Dometic Eskimo Ice EI540D
30 pages
Print Icon
To Next Page IconTo Next Page
To Next Page IconTo Next Page
To Previous Page IconTo Previous Page
To Previous Page IconTo Previous Page
Loading...
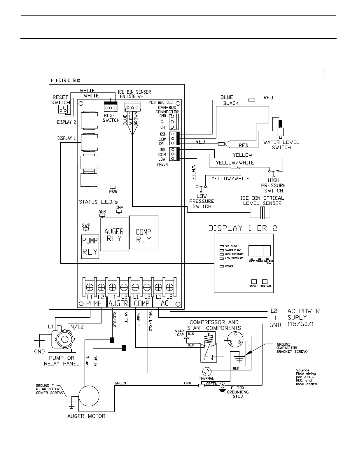
Eskimo Ice Installation & Operation Manual DIAGRAMS
L-3040 ENGLISH 25
ELECTRICAL WIRING FOR 115V 60 HZ MODELS
Figure 15: Wiring Diagram for 115V 60Hz Models

Table of Contents

Related product manuals