EasyManua.ls Logo

Drash D-1000B - Wiring Schematic

Default Icon
59 pages
Print Icon
To Next Page IconTo Next Page
To Next Page IconTo Next Page
To Previous Page IconTo Previous Page
To Previous Page IconTo Previous Page
Loading...
D-1000B Heater Operations & Maintenance
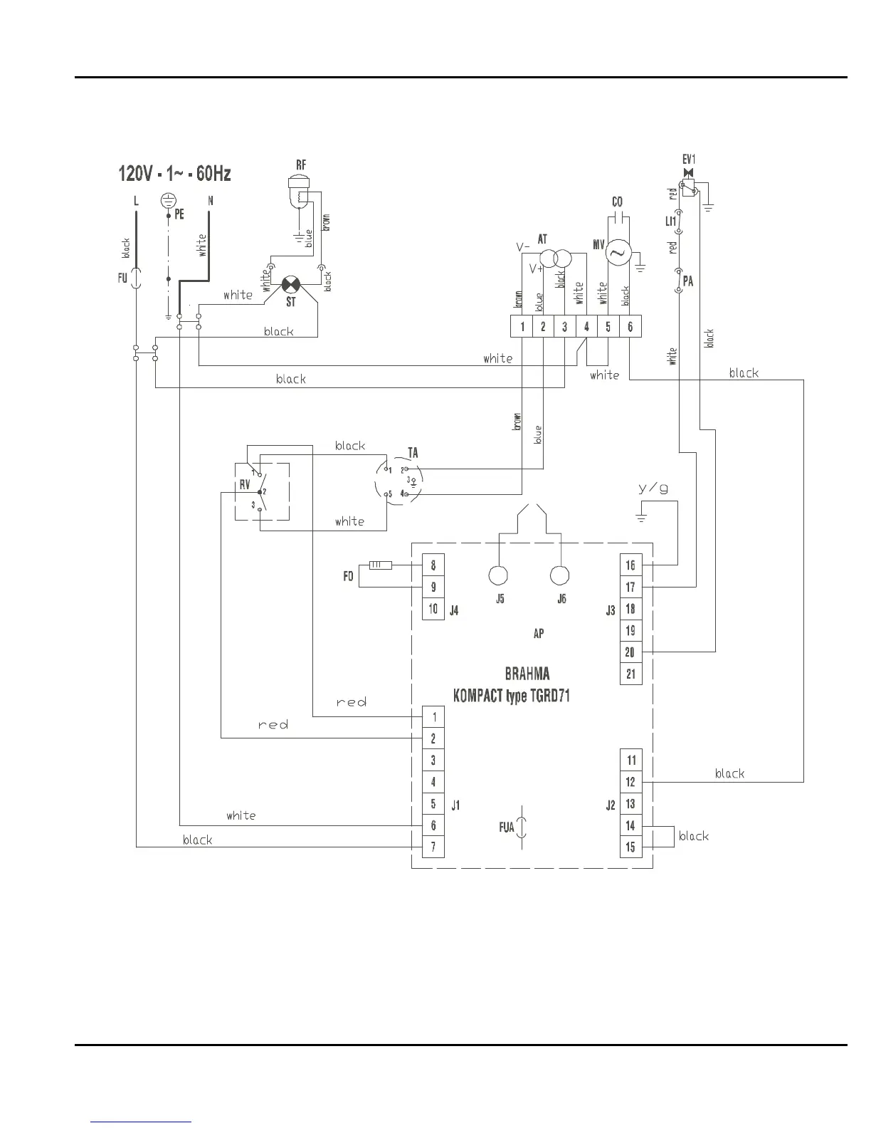
8.10 Wiring Schematic
Figure 8-10 – Wiring Schematic
ILLUSTRATED PARTS BREAKDOWN
8-13 DHS SYSTEMS LLC
No rights are conveyed except as indicated in the legend on the inside front cover of this document.

Table of Contents