EasyManua.ls Logo

Dunkirk DKVLT-050 - Page 64

Dunkirk DKVLT-050
84 pages
Print Icon
To Next Page IconTo Next Page
To Next Page IconTo Next Page
To Previous Page IconTo Previous Page
To Previous Page IconTo Previous Page
Loading...
64
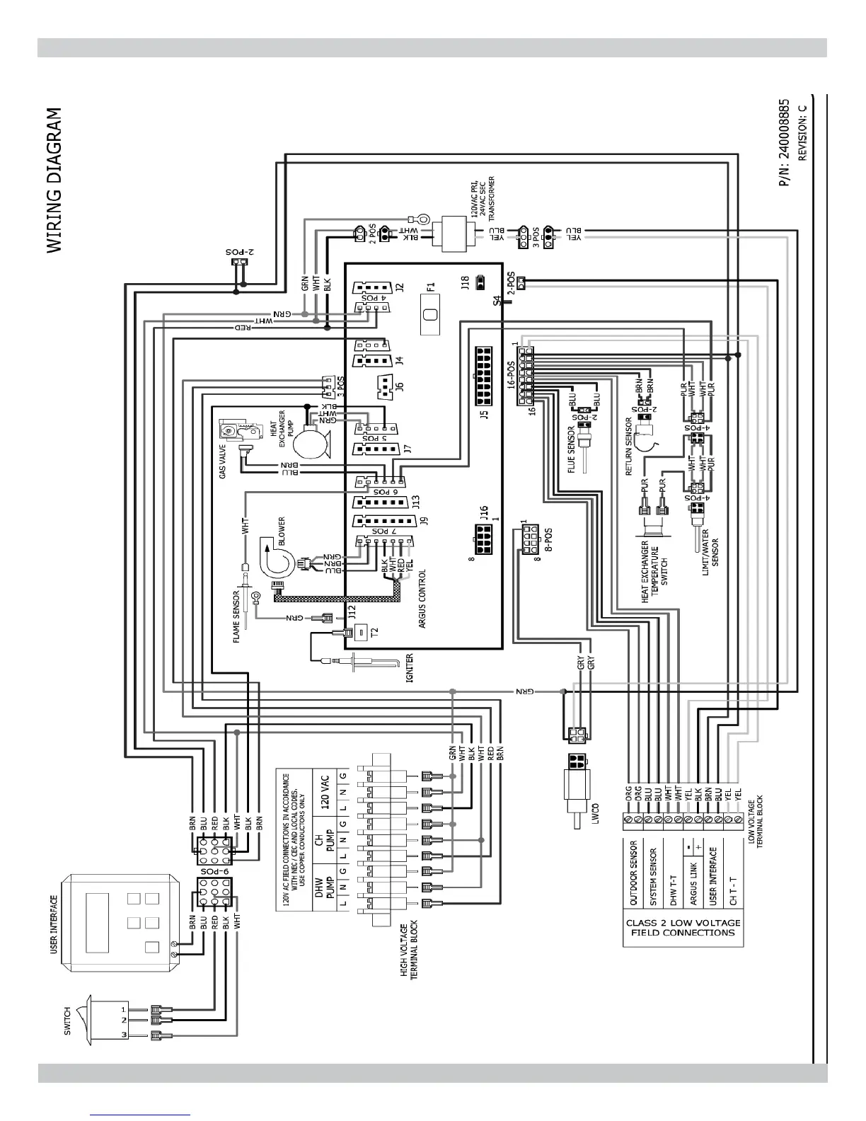
14 - WIRING DIAGRAM
14.1 Connection Diagram - 050/075/100/150/200 MBH

Related product manuals