EasyManua.ls Logo

E-Mon Class 2000 - Page 36

E-Mon Class 2000
44 pages
Print Icon
To Next Page IconTo Next Page
To Next Page IconTo Next Page
To Previous Page IconTo Previous Page
To Previous Page IconTo Previous Page
Loading...
CLASS 2000 METER
62-0389-03 36
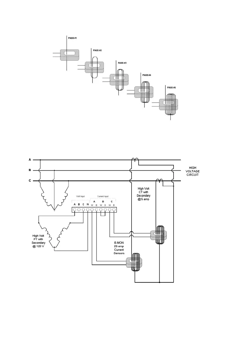
Fig. 29. High Voltage CTs.
Fig. 30. Wiring Diagram For 3-wire High Voltage Circuits.
M34227
M34228

Related product manuals