EasyManua.ls Logo

Electrolux 30" - Sample Schematic for es 100 Control System

Electrolux 30"
140 pages
Print Icon
To Next Page IconTo Next Page
To Next Page IconTo Next Page
To Previous Page IconTo Previous Page
To Previous Page IconTo Previous Page
Loading...
44
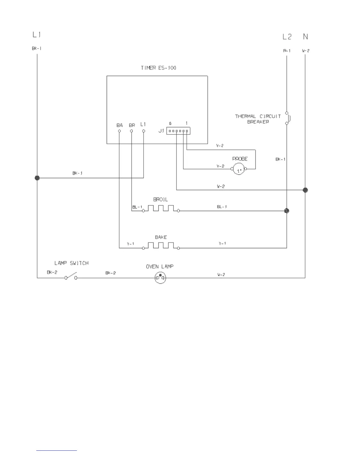
SAMPLE SCHEMATIC FOR ES100 CONTROL SYSTEM

Table of Contents

Other manuals for Electrolux 30"

Related product manuals