EasyManua.ls Logo

Electrolux Compact - Wiring Diagrams (DSC 382); DSC 382 Wiring Schematic; Component Wire Assignments

Electrolux Compact
42 pages
Print Icon
To Next Page IconTo Next Page
To Next Page IconTo Next Page
To Previous Page IconTo Previous Page
To Previous Page IconTo Previous Page
Loading...
- 24 -
Spares Operation - R.Kurzke 02/03 599 516 219 EN
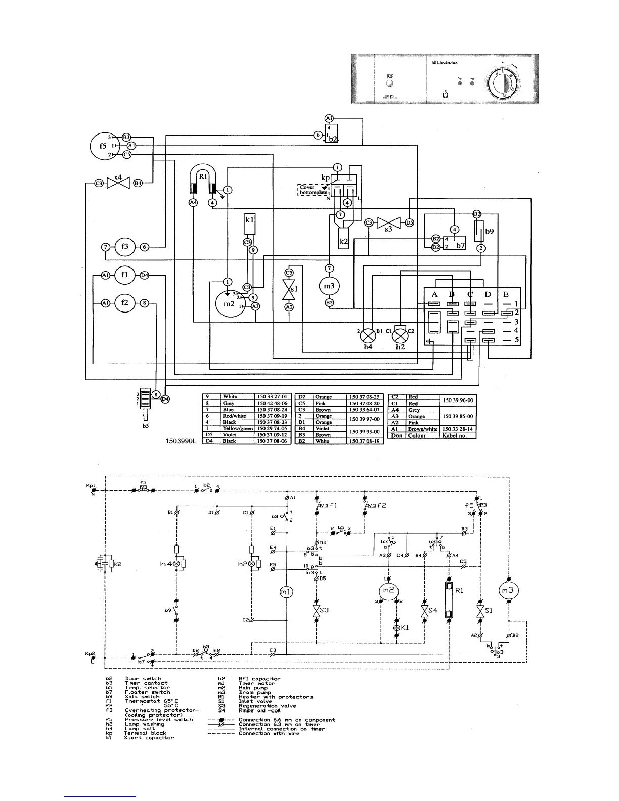
Wirings (Example DSC 382)

Related product manuals