EasyManua.ls Logo

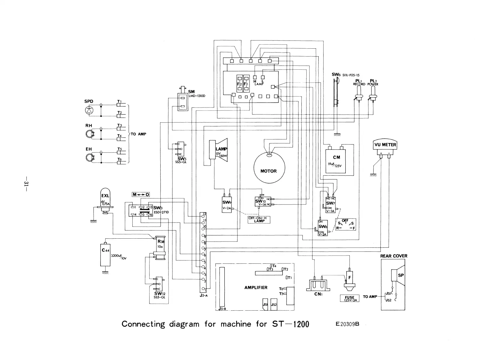
Elmo ST-1200 - Connecting Diagram

Elmo ST-1200
41 pages
Print Icon
To Next Page IconTo Next Page
To Next Page IconTo Next Page
To Previous Page IconTo Previous Page
To Previous Page IconTo Previous Page
Loading...
11\
o
If/,
II
o 0 1
II,
r
-,
~
~
~
TO AMP
Ld)
I~
SWs
SSS-GL
n/
LAMF
lSV
r
SW6
Sl1L-FOS-1S
D
PL1
PL2
RECORD
PO'NER
o/7lJ.
:0
n-
CM
19uJi2SV
MOTOR
REAR COVER
F
Dsp
I
m~-~A
I
TO
AMP---LJJJ
1
I L
J S2
/.
NC
SW7
~~Arr7
n
CN1
jD[gJ1
S~~:t
Irr
I
.... I
.......
_-----~
IOFF-ON-H
LAMP
SW9
V-2A~,
<,
'I
·--·-_·_-·~·-;;·l
I
.
OT1
I
I
AMPLIFIER
~~n'
I
r:J
g I
i
JS-8
.
__
.
__
.~.
]1
JC
~
3
~
2
l3J
JS-A
Uk
R
100
<,
lfE
NO
NC
SW12
SSS-GL
/M
.....ol
C44
1
3300u!lov
~
~
E
X
L
It'
.75A
:%
I
w
......
I
Connecting
diagram
for
machine
for
ST-1200
E203098

Related product manuals