EasyManua.ls Logo

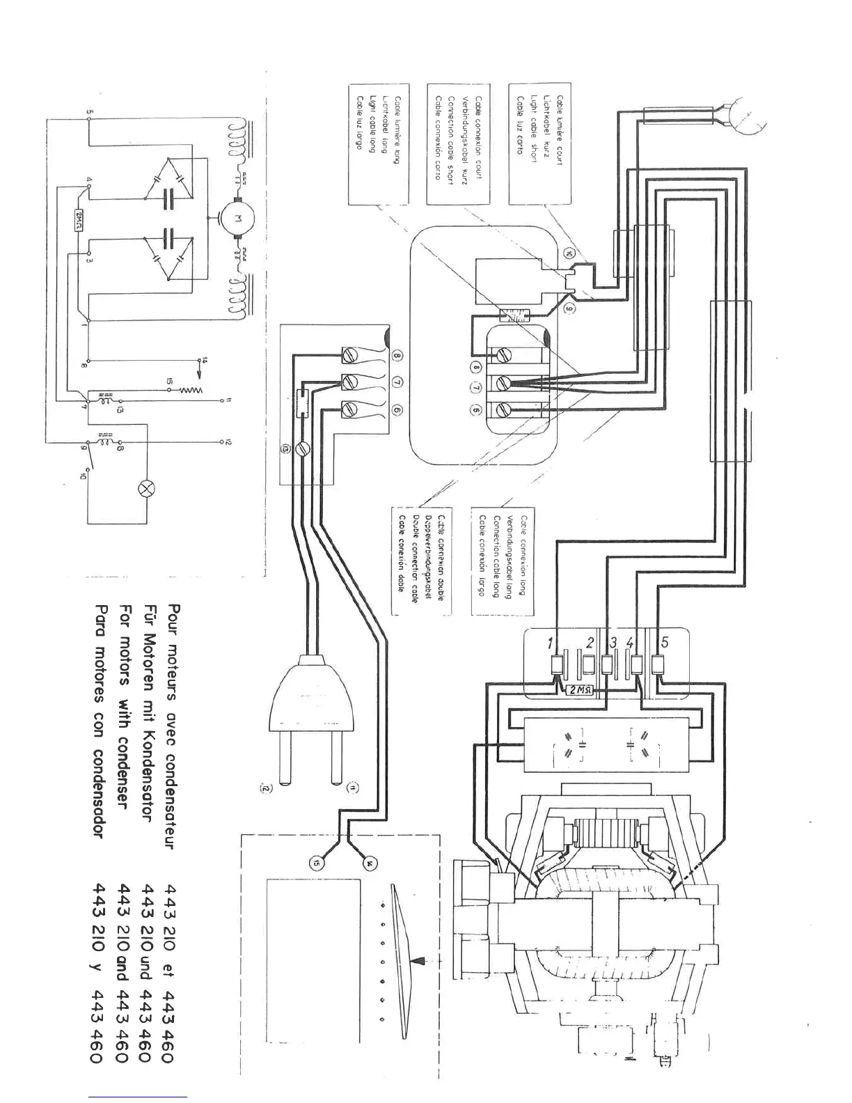
ELNA EC 11 - For Motors with Condenser 443 210 and 443 460

ELNA EC 11
28 pages
Print Icon
To Next Page IconTo Next Page
To Next Page IconTo Next Page
To Previous Page IconTo Previous Page
To Previous Page IconTo Previous Page
Loading...

Related product manuals