EasyManua.ls Logo

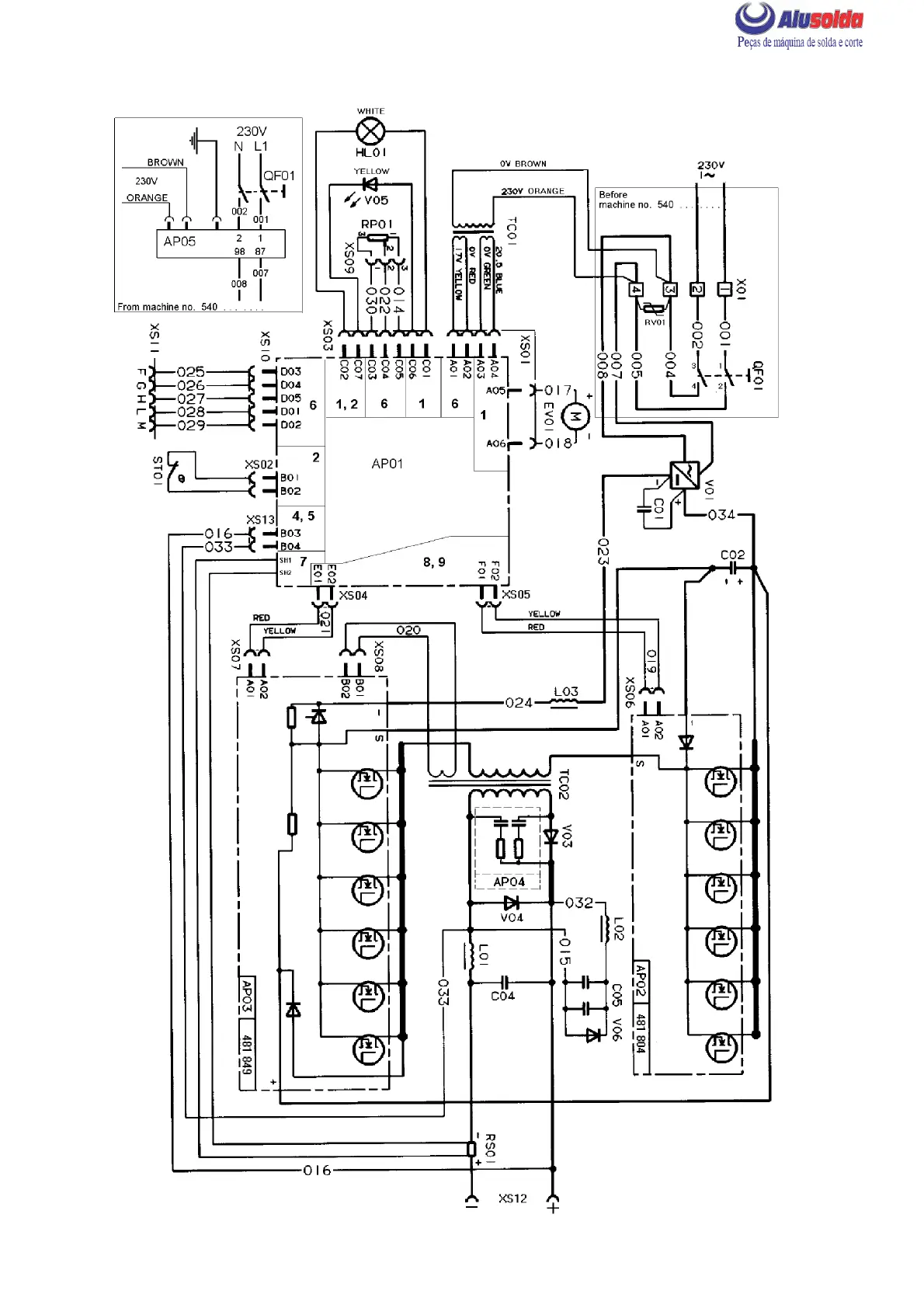
ESAB Caddy 130 - Wiring Diagram LHN 140 (Before Serial No. 011-xxx-xxxx)

ESAB Caddy 130
36 pages
Print Icon
To Next Page IconTo Next Page
To Next Page IconTo Next Page
To Previous Page IconTo Previous Page
To Previous Page IconTo Previous Page
Loading...
cmha2e01
WIRING DIAGRAM LHN 140 valid before ser .no. 011--xxx--xxxx
-- 8 --
cmha2de1

Related product manuals