EasyManua.ls Logo

ESP MAG816 - 4-Zone Expander; Connecting of Additional 4-Zone Expander

ESP MAG816
32 pages
Print Icon
To Next Page IconTo Next Page
To Next Page IconTo Next Page
To Previous Page IconTo Previous Page
To Previous Page IconTo Previous Page
Loading...
MAG816 - Installation and Operation Manual 11
3.6
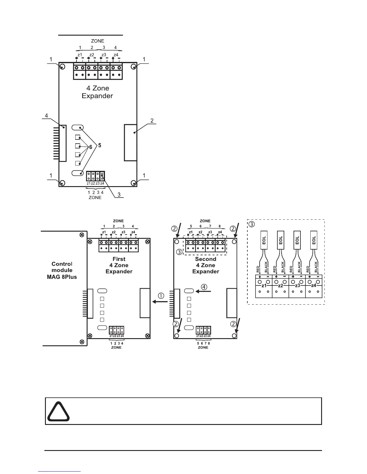
4-Zone Expander
1 - Mounting holes for xing the expander to the
chassis.
2 - Connector for connecting of additional
4-zone / 4-sounder expander.
3 - Jumpers for Instant action mode
programming.
Example: To program ZONE1 in Instant action
mode set a jumper on the z1 position.
4 - Connector for connecting:
а) To the control module, when the 4-zone
expander is the rst module in the panel
conguration.
b) To a previous 4-zone expander;
5 - Mounting holes for placing a lightpipe for the
front panel LED indication, see Position 11 of the
additional components included, page 31.
6 - LEDs Zone status indication.
Connecting of Additional 4-Zone Expander
• 1 - Connect the connectors of the expanders.
• 2 - Fix the second 4-zone expander with screws from the spare parts kit
(position 10, page 31) to the metal box frame.
• 3 - Mount the EOL-modules from the supplied spare parts kit (position 12,
page 31) to the zone expander’s terminals as observe the polarity.
4 - Place the lightpipe (Position 11, page 31).
ATTENTION: Do not connect or disconnect the expander when the power
is on! Before connecting or disconnecting the expander you SHOULD
check whether the main and the stand-by power supplies are OFF!
The metal box of MAG816 can accommodate up to 4 zone expanders. To each zone
can be connected up to 32 conventional detectors with consumption <200µA at normal
operation mode and unlimited number of manual call points.
!
Figure 13.
Figure 14.