EasyManua.ls Logo

Evinrude E-TEC 225 - Service Chart

Evinrude E-TEC 225
416 pages
Print Icon
To Next Page IconTo Next Page
To Next Page IconTo Next Page
To Previous Page IconTo Previous Page
To Previous Page IconTo Previous Page
Loading...
194
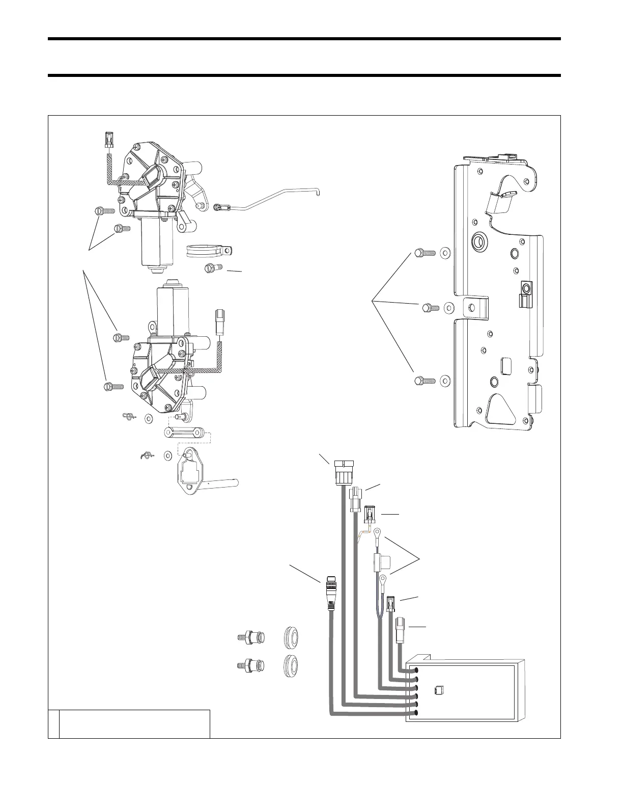
EVINRUDE ICON REMOTE CONTROL SYSTEM
SERVICE CHART
SERVICE CHART
008091
60 to 84 in. lbs.
(7 to 9.5 N·m)
60 to 84 in. lbs.
(7 to 9.5 N·m)
F
18 to 20 ft. lbs.
(24.5 to 27 N·m)
F
60 to 84 in. lbs.
(7 to 9.5 N·m)
ICON buss
cable connector
ESM to EMM
connector
ESM to trim/tilt
connector
ESM power
supply harness
ESM to throttle
actuator connector
ESM to shift
actuator connector
ESM to engine harness
key switch connector
+
F Blue Nut Lock

Table of Contents

Related product manuals