EasyManua.ls Logo

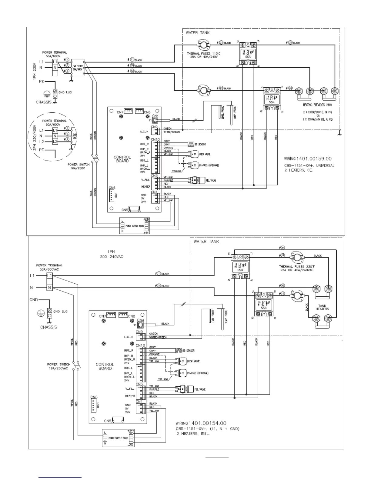
Fetco CBS-1150 EXTRACTOR V+ - Wiring Diagrams; CBS-1151 XV+ Wiring Configurations

Fetco CBS-1150 EXTRACTOR V+
26 pages
Print Icon
To Next Page IconTo Next Page
To Next Page IconTo Next Page
To Previous Page IconTo Previous Page
To Previous Page IconTo Previous Page
Loading...
Go to fetco.com for the latest versions of all information Page 20 P167 March 2018
Wiring Diagrams

Related product manuals