EasyManua.ls Logo

Fimer TM360W - BLOCK DIAGRAM TM300; Electrical Component Overview

Fimer TM360W
40 pages
Print Icon
To Next Page IconTo Next Page
To Next Page IconTo Next Page
To Previous Page IconTo Previous Page
To Previous Page IconTo Previous Page
Loading...
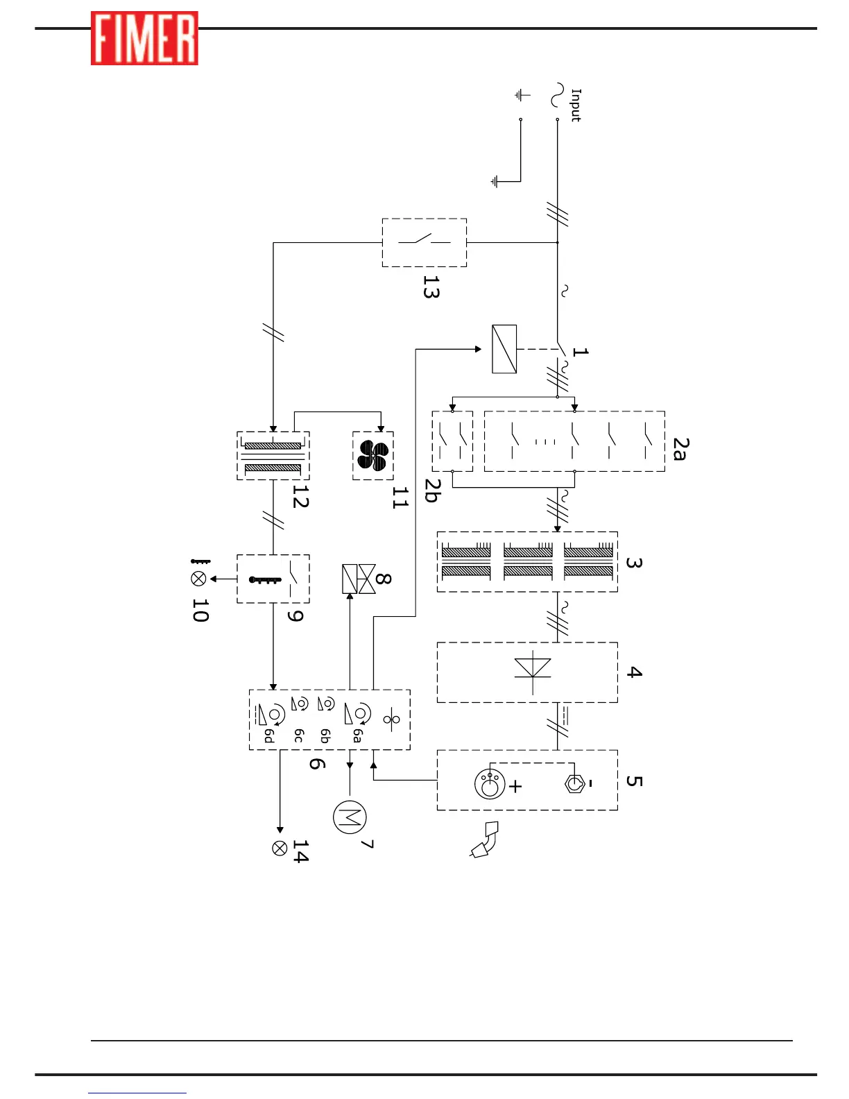
1. Contactor
2a. Current switch
2b. Current range selector
3. Power transformer
4. Rectifier bridge
5. Output connectors
6. Control board
6a Wire speed regulation
6b Soft Start selection
6c Burn Buck selection
6d Welding duration regulation
7. Wire feeder motor
8. Gas solenoid valve
9. Thermostat
10. Overheating warning
11. Fan
12. Auxiliary transformer
13. ON/OFF switch
14. ON welding machine lamp
18. BLOCK DIAGRAM TM300
34

Related product manuals