EasyManua.ls Logo

Friedrich FPHFR18A3A - Page 136

Friedrich FPHFR18A3A
193 pages
Print Icon
To Next Page IconTo Next Page
To Next Page IconTo Next Page
To Previous Page IconTo Previous Page
To Previous Page IconTo Previous Page
Loading...
136 PB
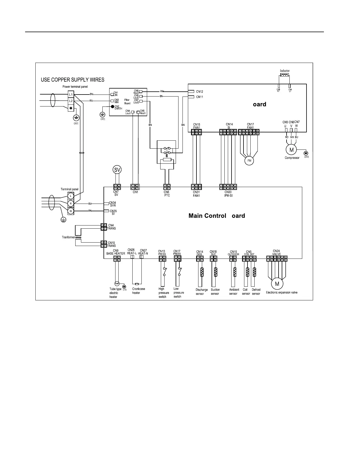
WIRING DIAGRAMS
36k Outdoor Units
Driver b
b
E lectric Wiring
Diagram
2011464 .E
Figure 806

Table of Contents

Related product manuals