EasyManua.ls Logo

Frymaster HLZ 22 - 9.7 Wiring Diagram

Frymaster HLZ 22
25 pages
Print Icon
To Next Page IconTo Next Page
To Next Page IconTo Next Page
To Previous Page IconTo Previous Page
To Previous Page IconTo Previous Page
Loading...
Frymaster L.L.C., 8700 Line Avenue 71106, P.O. Box 51000, Shreveport, Louisiana 71135-1000
318-865-1711 FAX 318-862-2394
Printed in the United States Service Hotline
Page 22
1-800-24-FRYER
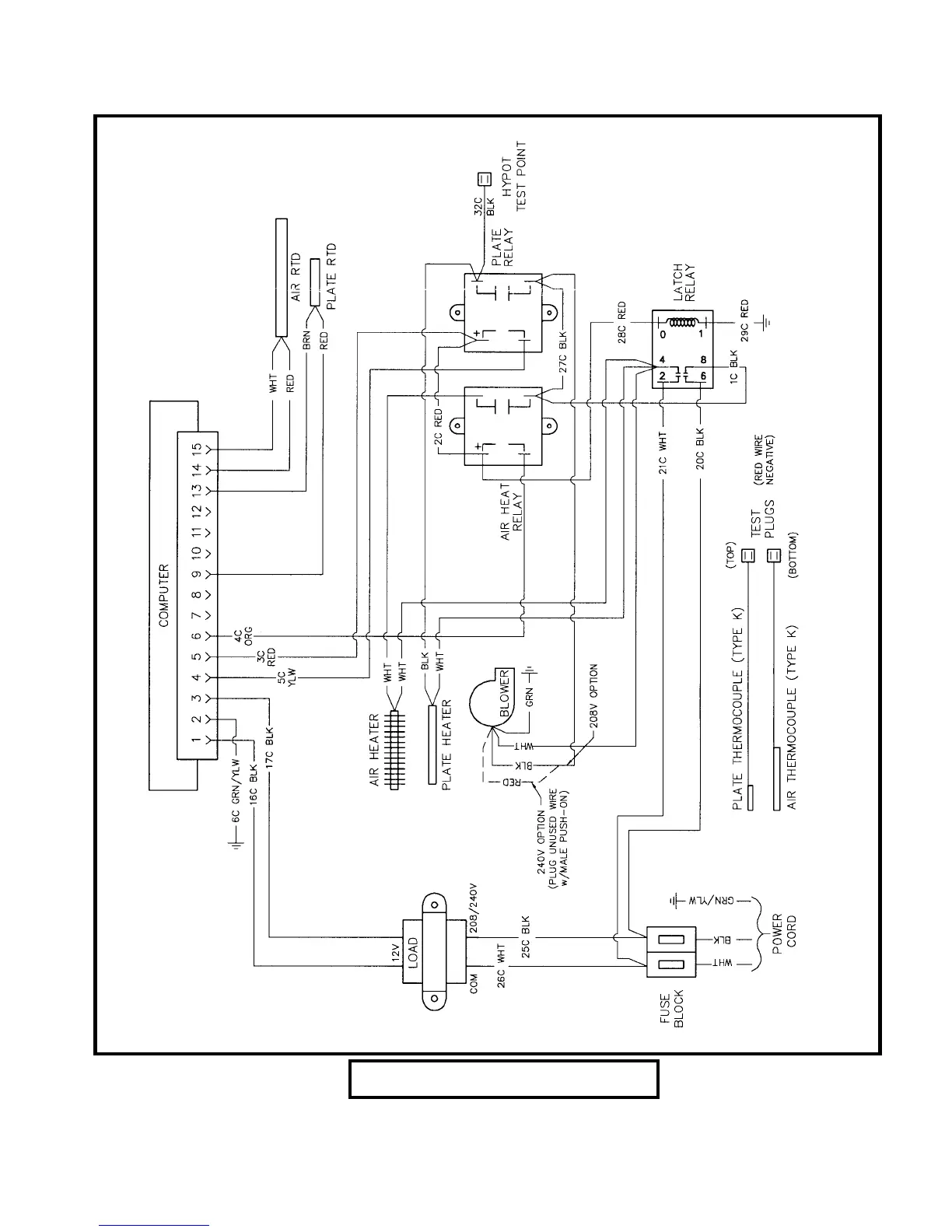
9.7 Wiring Diagram
Wire Diagram 805-1044C

Related product manuals