EasyManua.ls Logo

Fujitsu ARU7RLF - Page 41

Fujitsu ARU7RLF
319 pages
Print Icon
To Next Page IconTo Next Page
To Next Page IconTo Next Page
To Previous Page IconTo Previous Page
To Previous Page IconTo Previous Page
Loading...
¢
Models: ASU7RLF, ASU9RLF, and ASU12RLF
- 33 -
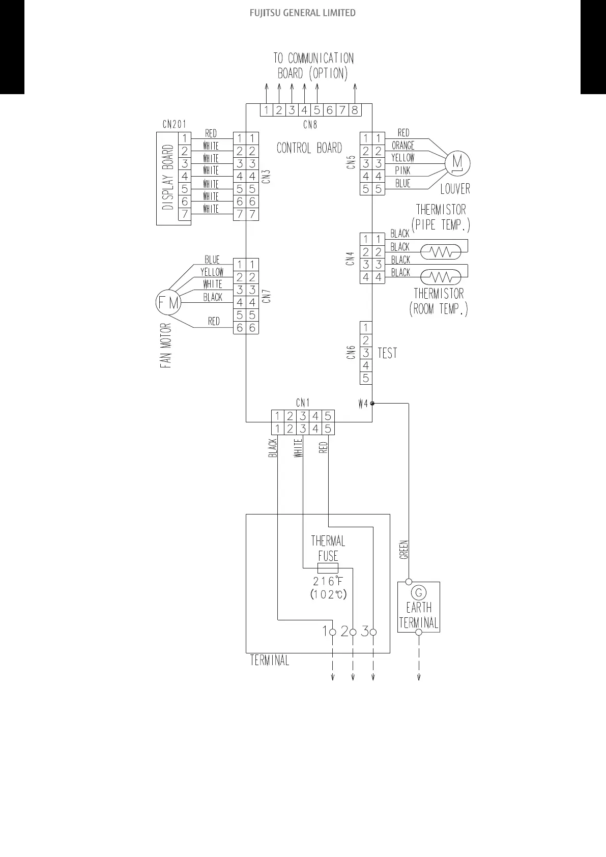
4-3. Wall mounted type 4. Wiring diagrams
MULTI TYPE
2, 3, 4 ROOMS TYPE
MULTI TYPE
2, 3, 4 ROOMS TYPE

Table of Contents

Other manuals for Fujitsu ARU7RLF

Related product manuals