EasyManua.ls Logo

Fujitsu AUU9RLF - Wiring Diagrams; Compact Cassette Type

Fujitsu AUU9RLF
319 pages
Print Icon
To Next Page IconTo Next Page
To Next Page IconTo Next Page
To Previous Page IconTo Previous Page
To Previous Page IconTo Previous Page
Loading...
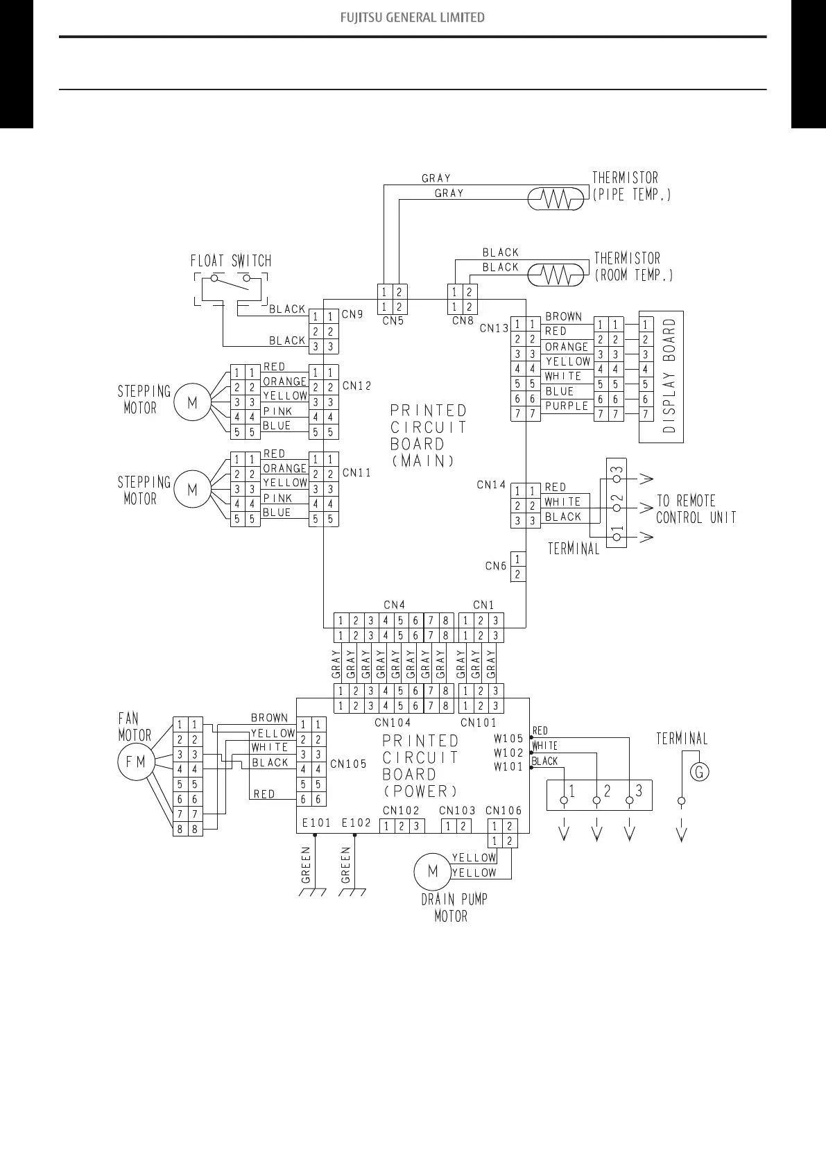
4. Wiring diagrams
4-1. Compact cassette type
¢
Models: AUU7RLF, AUU9RLF, AUU12RLF, and AUU18RLF
- 30 -
4-1. Compact cassette type 4. Wiring diagrams
MULTI TYPE
2, 3, 4 ROOMS TYPE
MULTI TYPE
2, 3, 4 ROOMS TYPE

Table of Contents

Other manuals for Fujitsu AUU9RLF

Related product manuals