EasyManua.ls Logo

FUNAI T3A-A8182DB - Page 33

FUNAI T3A-A8182DB
91 pages
Print Icon
To Next Page IconTo Next Page
To Next Page IconTo Next Page
To Previous Page IconTo Previous Page
To Previous Page IconTo Previous Page
Loading...
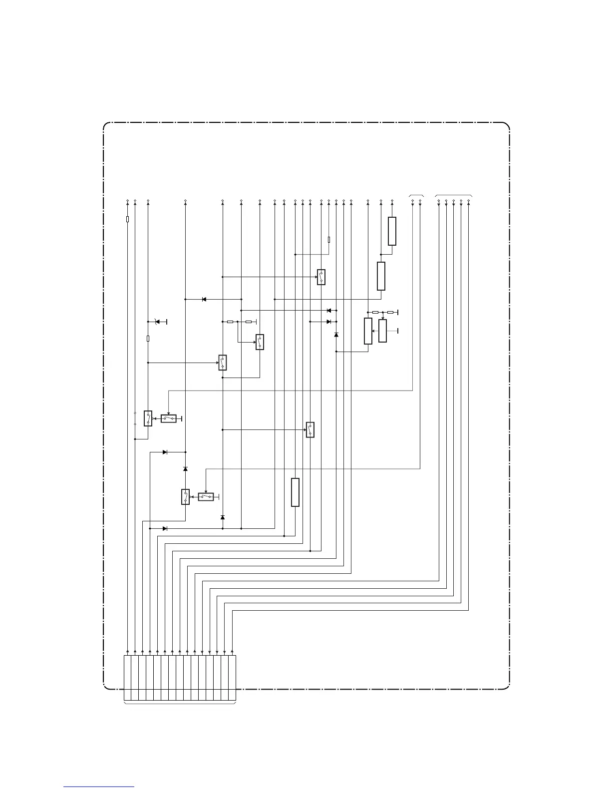
1-12-10
Sub Power Supply Block Diagram
E3B40BLSP
AV CBA
TO
POWER SUPPLY
BLOCK DIAGRAM
(CL1001)
CN1503
1 AL-30V
2 AL+44V
7,8 AL+12V
3,4 AL+16.3V
14 P-ON+9V
15,16
P-ON+5V
17,18
AL+5V(3)
23 F1
22 AL+5V
24 F2
25 REG-CONT
26 LOW-POW
12 FAN-CONT1
27 PWR-SW
13 FAN-LOCK
SW-CTL
IC1507
TO SUB SYSTEM
CONTROL
BLOCK DIAGRAM
TO SERVO/SYSTEM
CONTROL
BLOCK DIAGRAM
-FL
AL+44V
P-ON+15V
Q1512
Q1511
J902
AL+16V/+12V
P-ON-H
Q1509
Q1508
Q1513
Q1502
Q1517
Q1516
C-POW-SW
P-ON+9V(2)
P-ON+9V
AUDIO+5V
P-ON+5V(2)
P-ON+5V(A)
AL+5V
AL+12V(2)
AL+12V
AL+3.3V
P-ON+5V(DECK)
Q1521
+9V REG.
Q1520
+5V REG.
Q1519
SW+3.3V
Q1518
+5V REG.
P-ON+5V
TIMER+5V
F1
F2
AL+9V
AL+5V(2)
REG-CONT
LOW-POW
FAN-CONT1
PWR-SW
FAN-LOCK

Related product manuals