EasyManua.ls Logo

GE 040374 - 8 kW Diagrams

GE 040374
124 pages
Print Icon
To Next Page IconTo Next Page
To Next Page IconTo Next Page
To Previous Page IconTo Previous Page
To Previous Page IconTo Previous Page
Loading...
Not for
Reproduction
43
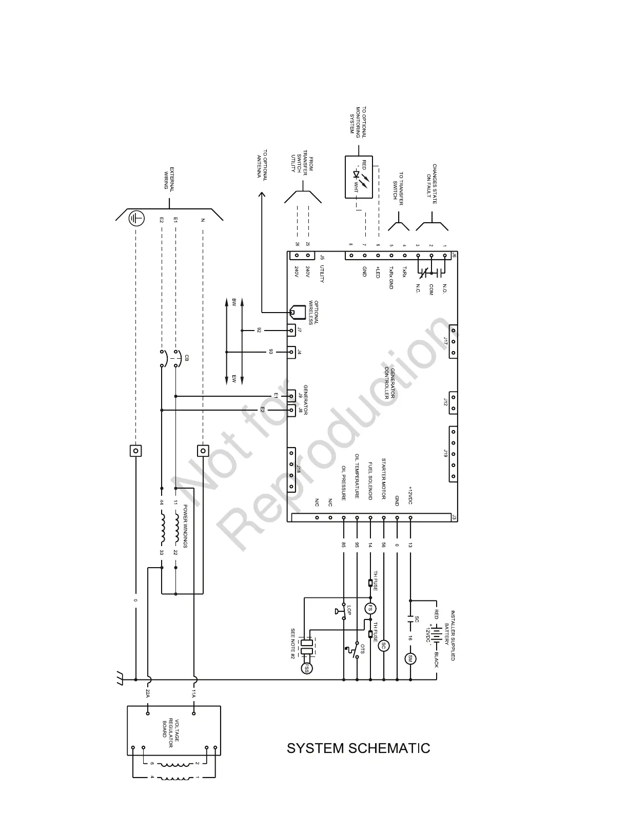
Schematic Diagram - 8kW

Table of Contents

Related product manuals