EasyManua.ls Logo

Graco XM Series

Graco XM Series
86 pages
To Next Page IconTo Next Page
To Next Page IconTo Next Page
To Previous Page IconTo Previous Page
To Previous Page IconTo Previous Page
Loading...
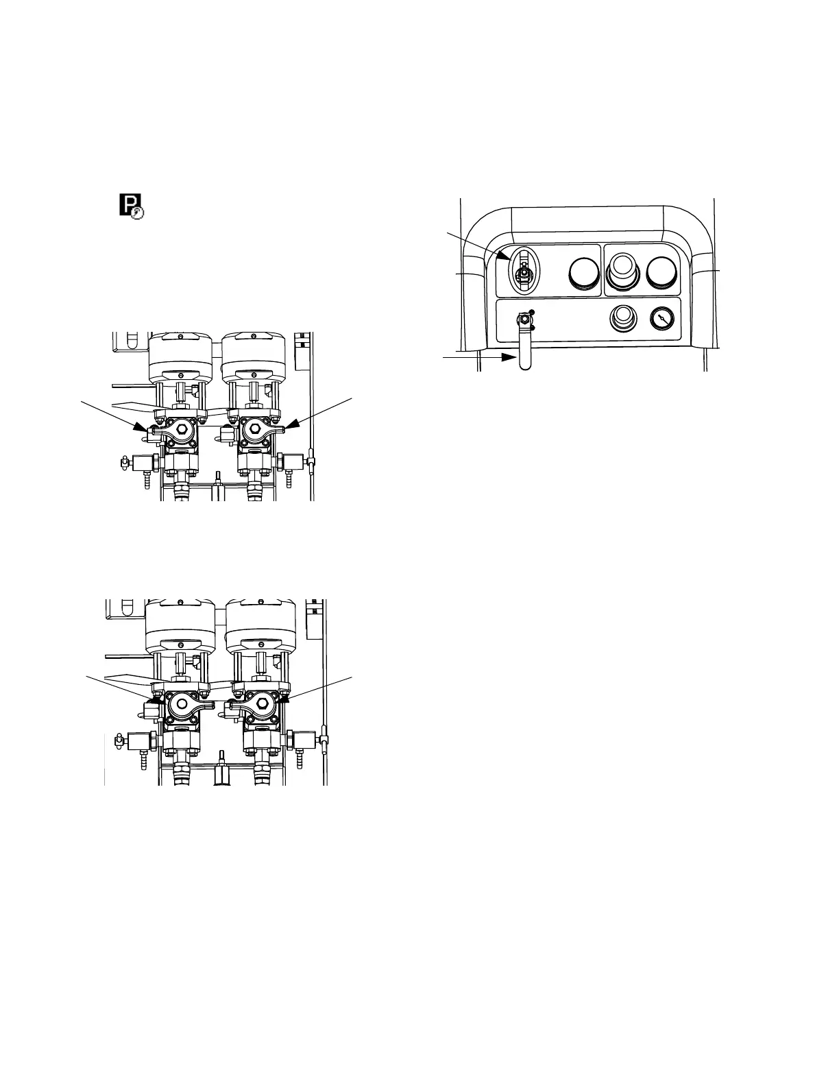
Park Fluid Pump Rods
38 312359J
Park Fluid Pump Rods
1. Relieve pressure. See Pressure Relief Procedure,
page 34.
2. Press .
3. Turn recirculation valves (AC, AD) counter clockwise
to open them. Each pump will run through recircula-
tion until they reach the bottom stroke, and then
stop.
4. When each blue pump LED turns off, close the cor-
responding circulation valve.
5. Shut off main pump air valve (CA) and air supply to
entire system.
ADAC
ADAC
CA
CB

Table of Contents

Other manuals for Graco XM Series

Related product manuals