EasyManua.ls Logo

Hach CLF10sc - Page 97

Hach CLF10sc
132 pages
Print Icon
To Next Page IconTo Next Page
To Next Page IconTo Next Page
To Previous Page IconTo Previous Page
To Previous Page IconTo Previous Page
Loading...
フロー制御バルブは、試料の流量を制御します。センサを正しく動作させるためには、流量を 30
50 リットル/時で一定に保つことをお勧めします。最適な流量は 40 リットル/時です。試料の流量が
十分な場合は、フローセンサの 1 つの LED が点灯します。LED が点灯していない場合は、点灯する
まで流量を調整する必要があります。LED が点灯している限り、流量を正確に調整する必要はありま
せんが、流量は仕様範囲内で一定に保たれている必要があります。
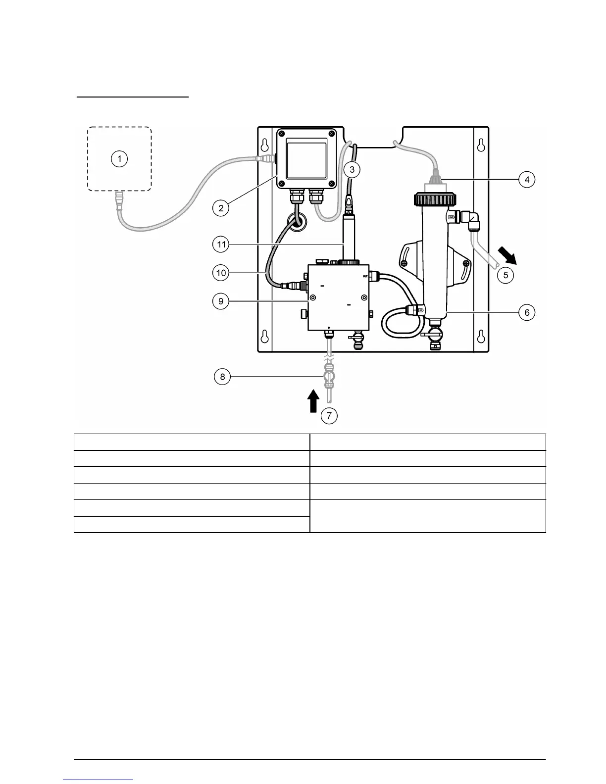
1 システムの全体図
1 変換器 7 試料入口
2 ゲートウェイ 8 バルブ、注入停止用 (ユーザーが用意)
3 塩素センサケーブル 9 塩素フローセル
4 pH センサ (オプション) 10 フローセンサケーブル
5 サンプルドレイン 11 塩素センサ
6 pH フローセル
日本語
97

Related product manuals