EasyManua.ls Logo

Hammond X-5 - Page 80

Hammond X-5
114 pages
Print Icon
To Next Page IconTo Next Page
To Next Page IconTo Next Page
To Previous Page IconTo Previous Page
To Previous Page IconTo Previous Page
Loading...
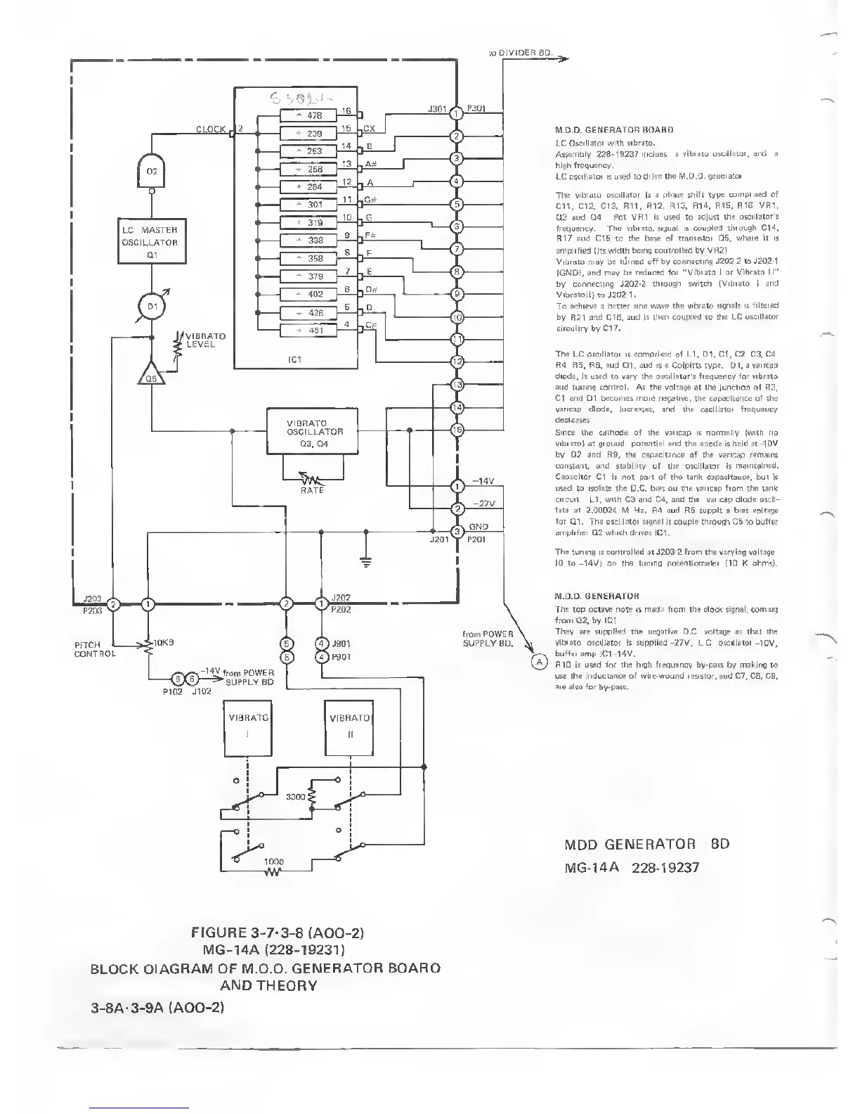
FIGURE
3-7-3-8
(ADD-2)
MG-14A (228-19231)
BLOCK
DIAGRAM OF
M.D.D. GENERATOR
BOARD
AND THEORY
3-8A-3-9A (ADD-2)

Table of Contents

Related product manuals