EasyManua.ls Logo

Heat Controller TGC Series - Wiring Diagrams

Heat Controller TGC Series
52 pages
Print Icon
To Next Page IconTo Next Page
To Next Page IconTo Next Page
To Previous Page IconTo Previous Page
To Previous Page IconTo Previous Page
Loading...
37
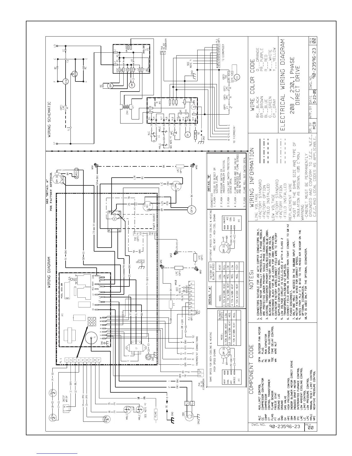
FIGURE 23
WIRING DIAGRAM

Related product manuals