EasyManua.ls Logo

Honda BF15A - Warranty Service Information

Honda BF15A
88 pages
Print Icon
To Next Page IconTo Next Page
To Next Page IconTo Next Page
To Previous Page IconTo Previous Page
To Previous Page IconTo Previous Page
Loading...
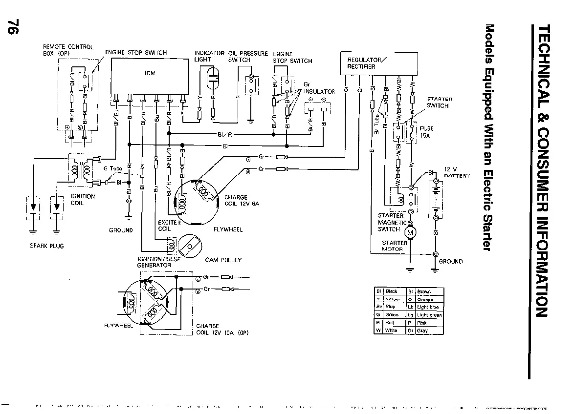
REI
BO.
MOTE CONTROL
x COP)
ENGINE STOP SWITCH
INDICATOR OIL PRESSURE ENG,NE
.^. .-
“-,-- ^,.,,T^.
SWITCH
1
4
GROUND
SPARK PLUG
EXCITER-
COIL
FLYWHEEL
GENERATOR
CAM PULLEY
FLY
12 v
BATTERY

Table of Contents

Related product manuals