EasyManua.ls Logo

ICP PHX330000K00A1 - Wiring Diagrams; 2 to 5 Ton Wiring Diagram

ICP PHX330000K00A1
13 pages
Print Icon
To Previous Page IconTo Previous Page
To Previous Page IconTo Previous Page
Loading...
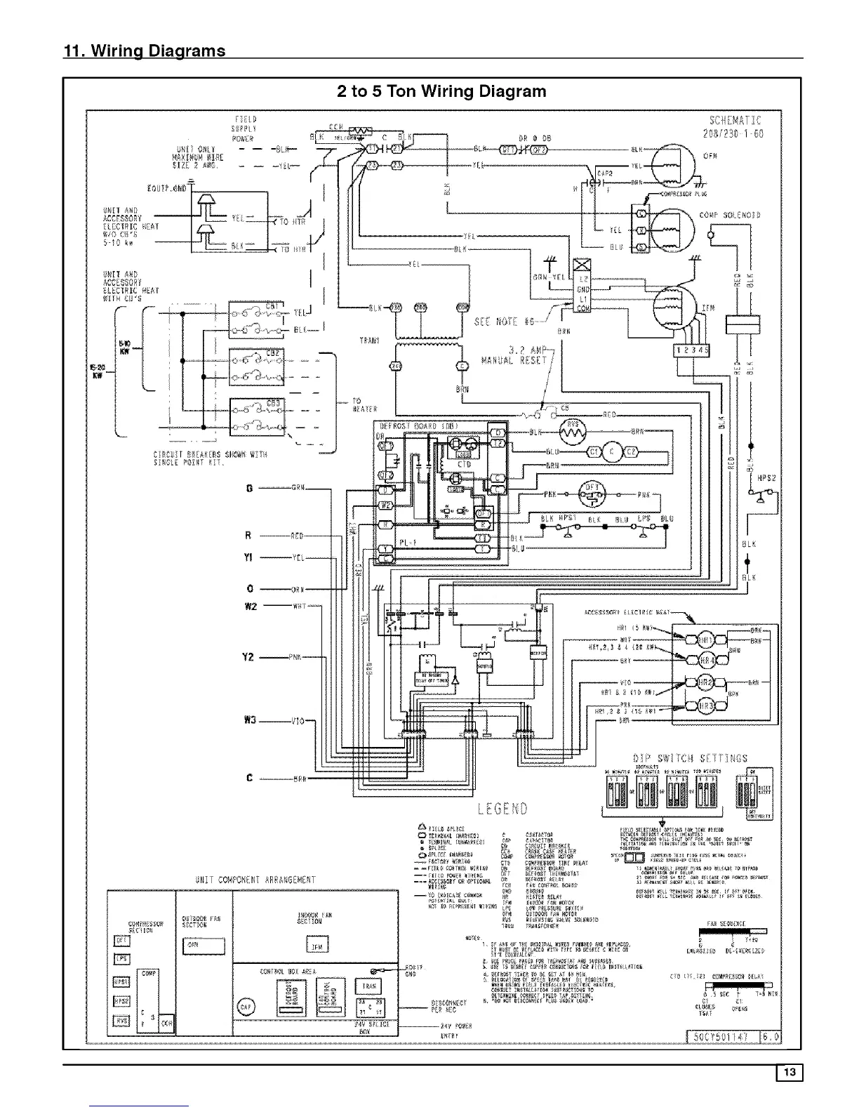
11. Wiring Diagrams
2 to 5 Ton Wiring Diagram
SO![_£1 :IC

Related product manuals