EasyManua.ls Logo

IFM G2001S - Page 16

IFM G2001S
27 pages
Print Icon
To Next Page IconTo Next Page
To Next Page IconTo Next Page
To Previous Page IconTo Previous Page
To Previous Page IconTo Previous Page
Loading...
16
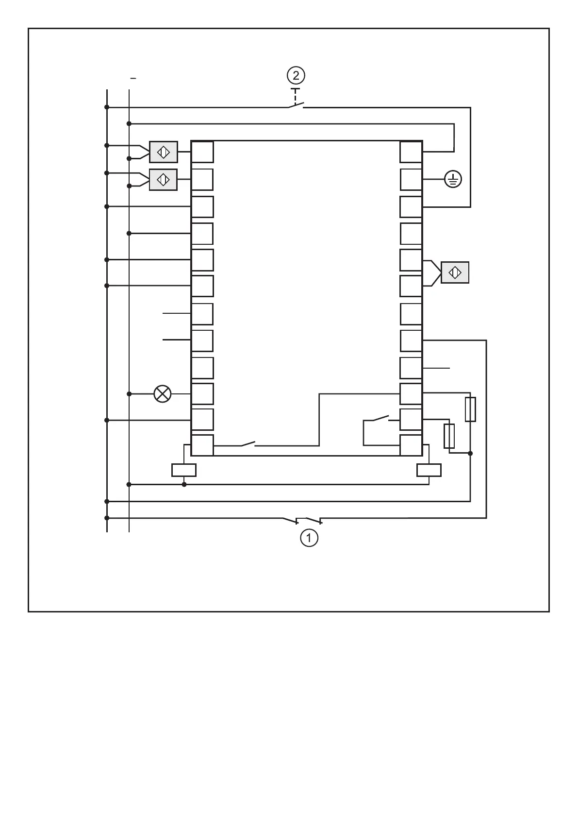
Manual operation with monitoring of the feedback contacts and timeout 30 s
L
L
+
1
Sensor 1
24 V DC
0 V DC
PE
Sensor 2
Timeout 1
Restart
Input OSSD 1
Input OSSD 2
K1/K2 feedback
Override 1
Override 2
Muting lamp
Muting enable
n. c. Auxiliary output
n. c.
n. c.
Timeout 2
MAN/AUTO
3
5
6
4
9
10
11
12
2
7
8
K1
K2
13
14
15
16
17
18
19
20
21
22
23
24
*)
1: K1/K2 feedback contacts 2: Restart button
*) If no feedback contacts are used, connect terminals 20 and 21�