EasyManua.ls Logo

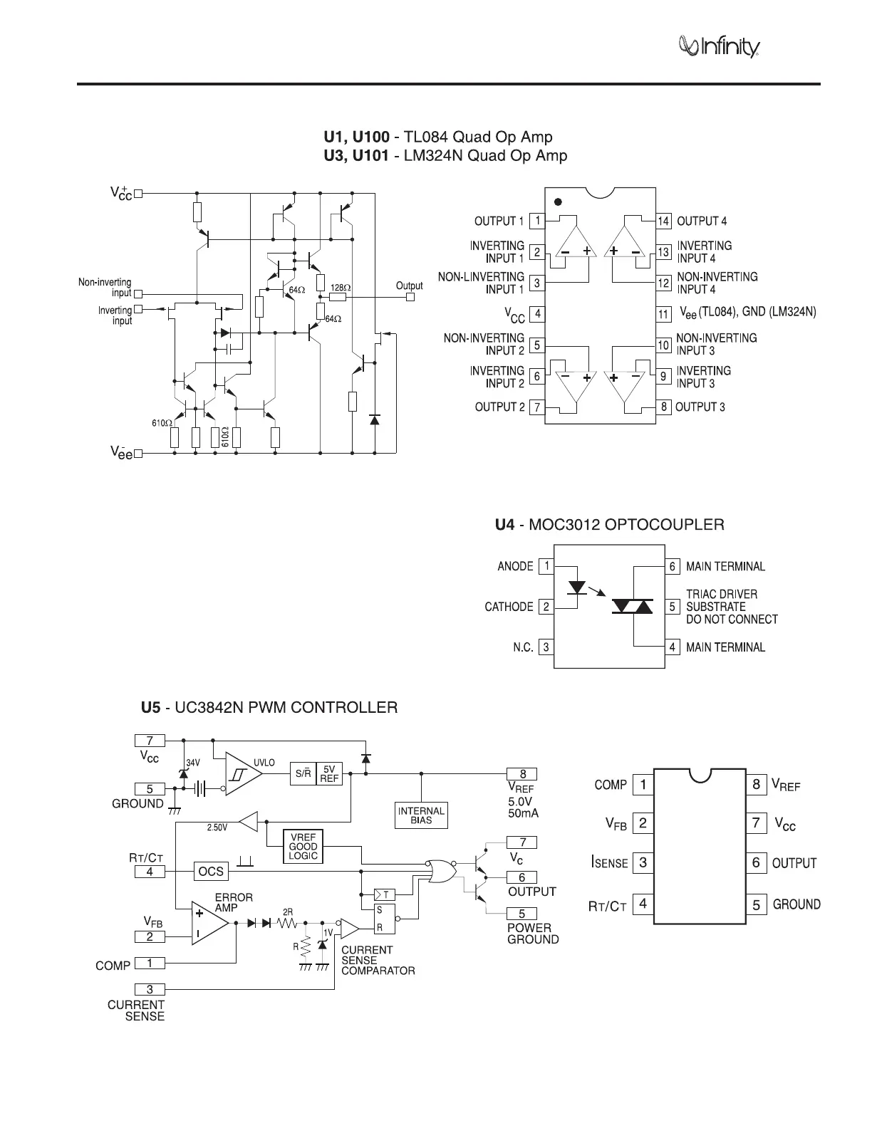
Infinity HPS250 - Integrated Circuit Diagrams; Op Amp IC Diagrams (TL084, LM324); Optocoupler IC Diagram (MOC3012); PWM Controller IC Diagram (UC3842 N)

Infinity HPS250
23 pages
Print Icon
To Next Page IconTo Next Page
To Next Page IconTo Next Page
To Previous Page IconTo Previous Page
To Previous Page IconTo Previous Page
Loading...
12
Powered Subwoofer HPS-250
INTEGRATED CIRCUIT DIAGRAMS

Related product manuals