EasyManua.ls Logo

INTERNORMEN IFPM21 - Product Description; Layout

Default Icon
23 pages
Print Icon
To Next Page IconTo Next Page
To Next Page IconTo Next Page
To Previous Page IconTo Previous Page
To Previous Page IconTo Previous Page
Loading...
6
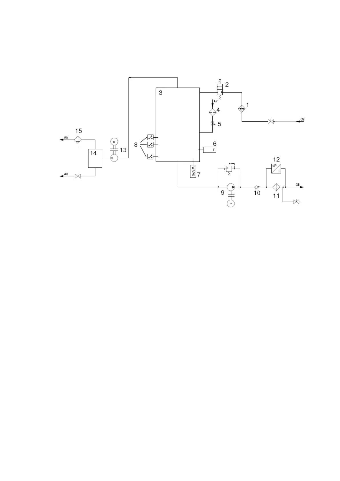
3. Product description
3.1. Layout
1. Preheater
2. Solenoid valve
3. Vacuum chamber
4. Silicagel air filter
5. Throttle valve
6. Temperature sensor
7. Water sensor WSPS05
8. Level switches
9. Hydrulic pump aggregate with pressure relief valve
10. Nonreturn valve
11. Filter
12. Clogging indicator
13. Vacuum pump
14. Water collecting vessel
15. Demister