EasyManua.ls Logo

iPower GXS11300RT - Cleaning the Spark Arrestor; Valve Clearance Adjustment

Default Icon
43 pages
Print Icon
To Next Page IconTo Next Page
To Next Page IconTo Next Page
To Previous Page IconTo Previous Page
To Previous Page IconTo Previous Page
Loading...
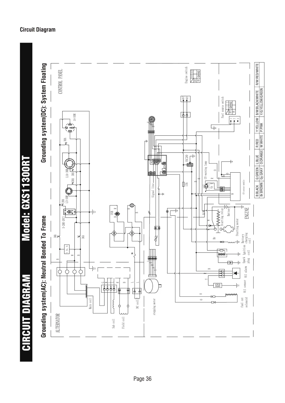
Circuit Diagram
Grounding system(AC): Neutral Bonded To Frame
B:BLACK
Br:BROWN
G:GREEN
Gy:GRAY
L:BLUE
O:ORANGE
R:RED
W:WHITE
Y:YELLOW
P:PINK
B/W:BLACK/WHITE
Y/G:YELLOW/GREEN
R/W:RED/WHITE
Grounding system(DC): System Floating
CIRCUIT DIAGRAM
Model: GXS11300RT
CONTROL PANEL
O
20A
30A 30A
L14-30R
L5-30R
5-20R GFCI
ALTERNATOR
B
B
36A
36A
W
Main coil
V. Hz. H.
30A
R
Y
B
L
O
1
3
5
7
9
11
2
4
6
8
10
12
Y
G
R
L
B
Engine switch
ON
OFF
BAT
KEY
15A
EC20
R
O
Br
Y
Gy
B
R
Y
O
O
W
CO sensor module
ON
OFF
CO warning lamp
B
B
yellow LED
red LED
Fuel source switch
1
1
2
2
3
BAT
KEY
ENGINE
L
O
R
P
Y
W
W
B/W
Starting motor
Battery
Starting relay
Spark
plug
Ignition
coil
fuel cut
solenoid
Oil alarm
Oil sensor
Battery
charging
coil
Br
USB
B
B
R
R
G
W
L
L
L
L
R
B
Sub coil
Field coil
DC coil
14-50R
Signal line
stepping motor
Page 36

Other manuals for iPower GXS11300RT

Related product manuals