EasyManua.ls Logo

Kato Imer 17VXE - System Diagrams; Hydraulic System Diagram

Kato Imer 17VXE
120 pages
Print Icon
To Next Page IconTo Next Page
To Next Page IconTo Next Page
To Previous Page IconTo Previous Page
To Previous Page IconTo Previous Page
Loading...
5 – 1
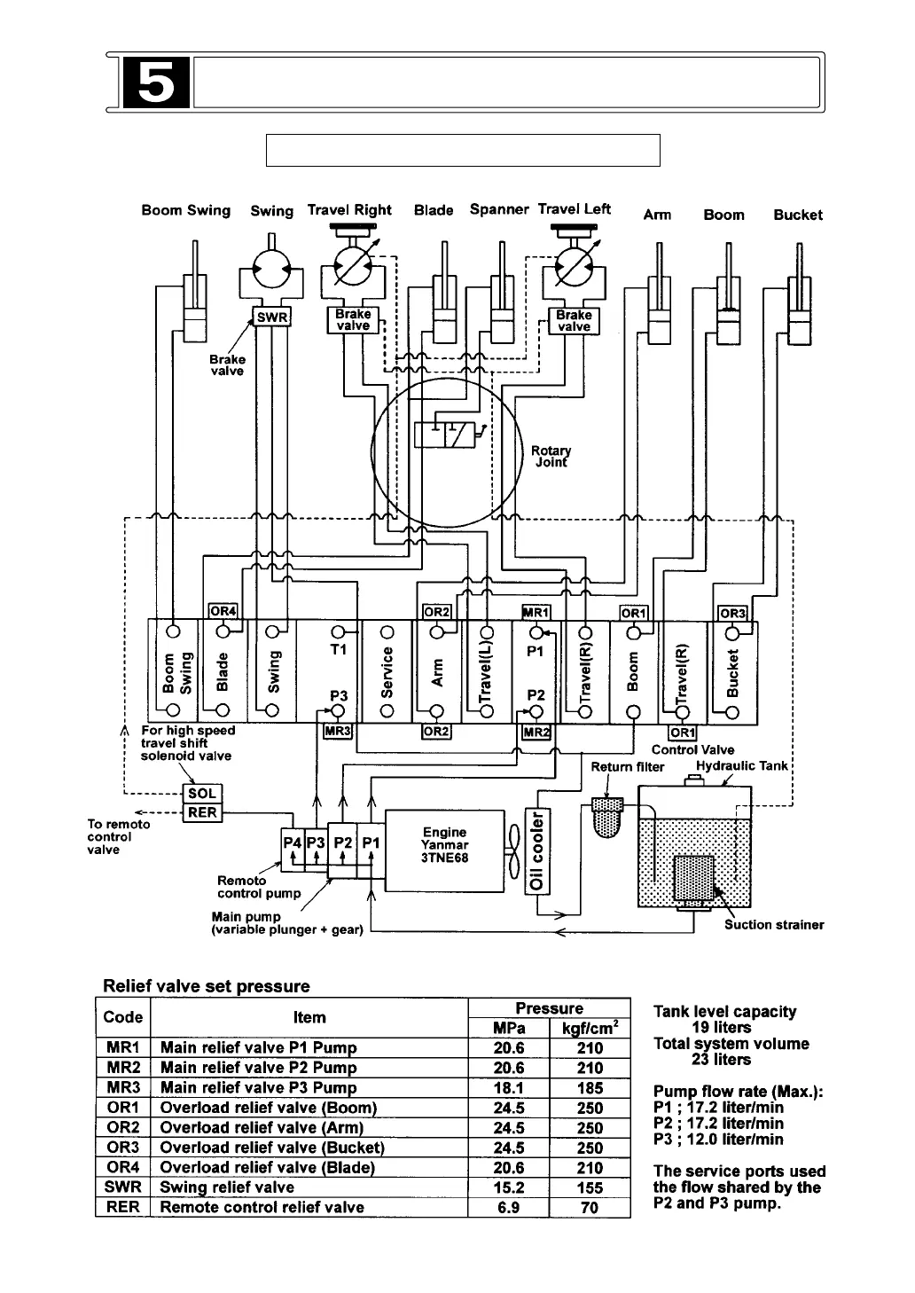
HYDRAULIC SYSTEM DIAGRAM
5-1 HYDRAULIC SYSTEM DIAGRAM
2,9
30