EasyManua.ls Logo

Kubota D1005-E - Page 90

Kubota D1005-E
90 pages
Print Icon
To Previous Page IconTo Previous Page
To Previous Page IconTo Previous Page
Loading...
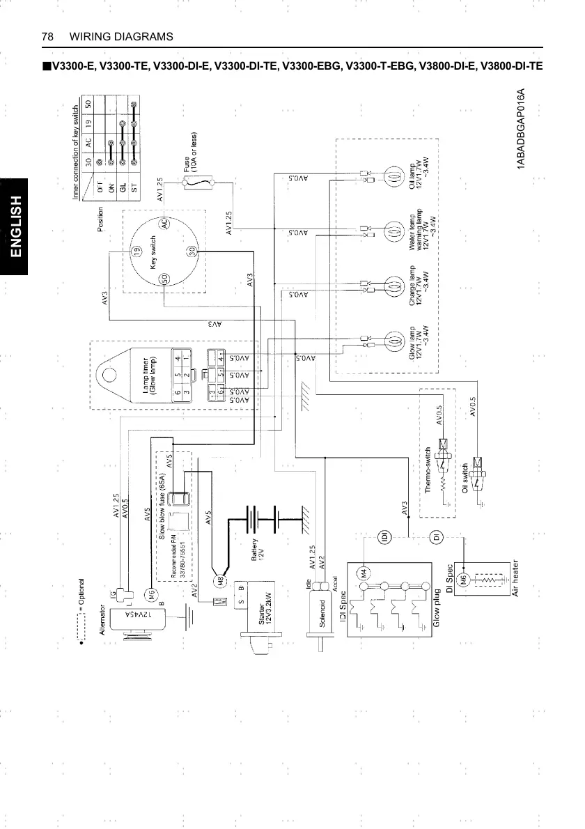
78 WIRING DIAGRAMS
ENGLISH
BV3300-E, V3300-TE, V3300-DI-E, V3300-DI-TE, V3300-EBG, V3300-T-EBG, V3800-DI-E, V3800-DI-TE

Related product manuals