EasyManua.ls Logo

LG LSC26905TT - Load;dispenser operation, door opening circuit

LG LSC26905TT
145 pages
To Next Page IconTo Next Page
To Next Page IconTo Next Page
To Previous Page IconTo Previous Page
To Previous Page IconTo Previous Page
Loading...
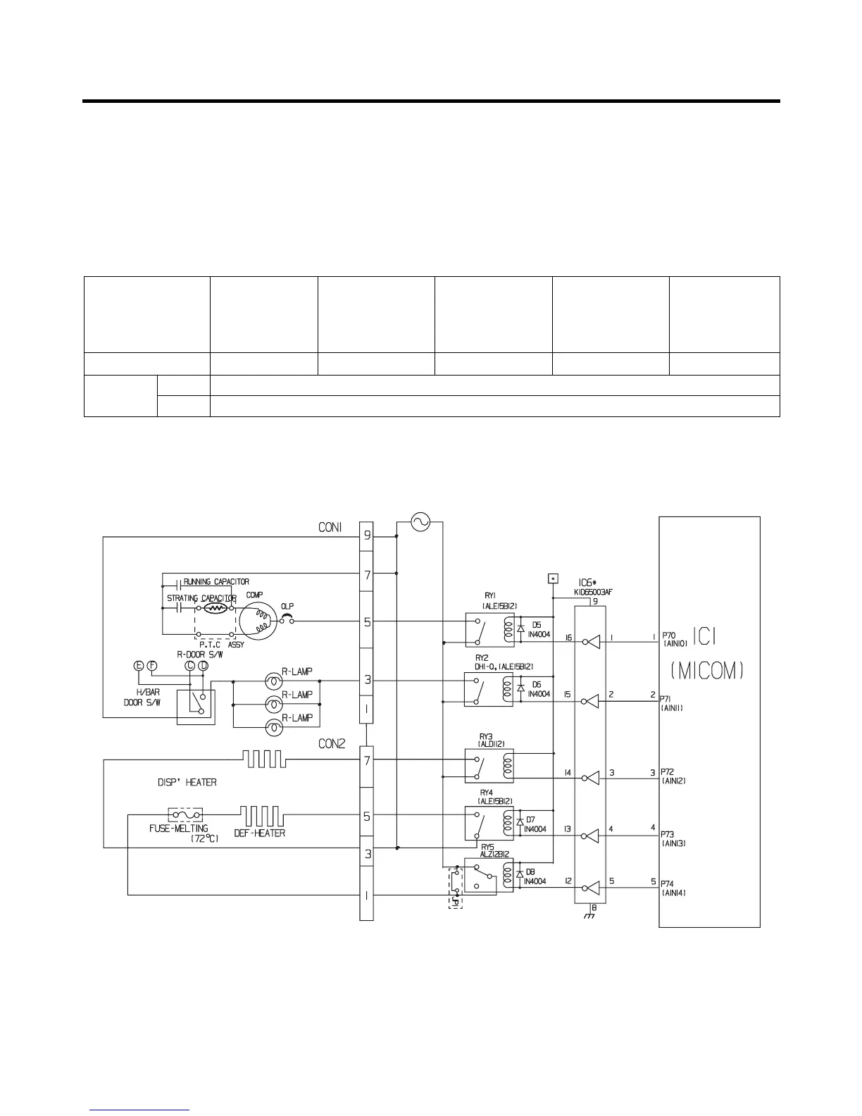
1-4. Load/dispenser operation, door opening circuit
1. LOAD DRIVING CIRCUIT
The fan operates at the regular speed even if the door of the refrigerator or freezer is opened. When the doors are closed,
the fan reverts to its original speed.
(A), (B), (C), and (D) of door switch for the freezer or refrigerator are connected to the door open sensing circuit in parallel
toward both ends of switch to determine door open at MICOM.
In the TEST mode, the fan will stop if any door is opened. It will resume operation when the door is closed.
(1) GR-L267BV(T)R
(Refer to appendix)
EXPLANATION FOR MICOM CIRCUIT
- 36 -
Measuring part (IC6) IC6-16 IC6-13 IC6-12 IC6-15 IC6-14
Status
ON Within 1 V
OFF 12 V
Type of Load Compressor
Frost Removal
Heater
AC Converting
Relay
Refrigerator
LAMP
Dispensor
Heater

Table of Contents

Related product manuals