EasyManua.ls Logo

LG LSC26905TT - OptiChill stepping MOTOR;Display

LG LSC26905TT
145 pages
To Next Page IconTo Next Page
To Next Page IconTo Next Page
To Previous Page IconTo Previous Page
To Previous Page IconTo Previous Page
Loading...
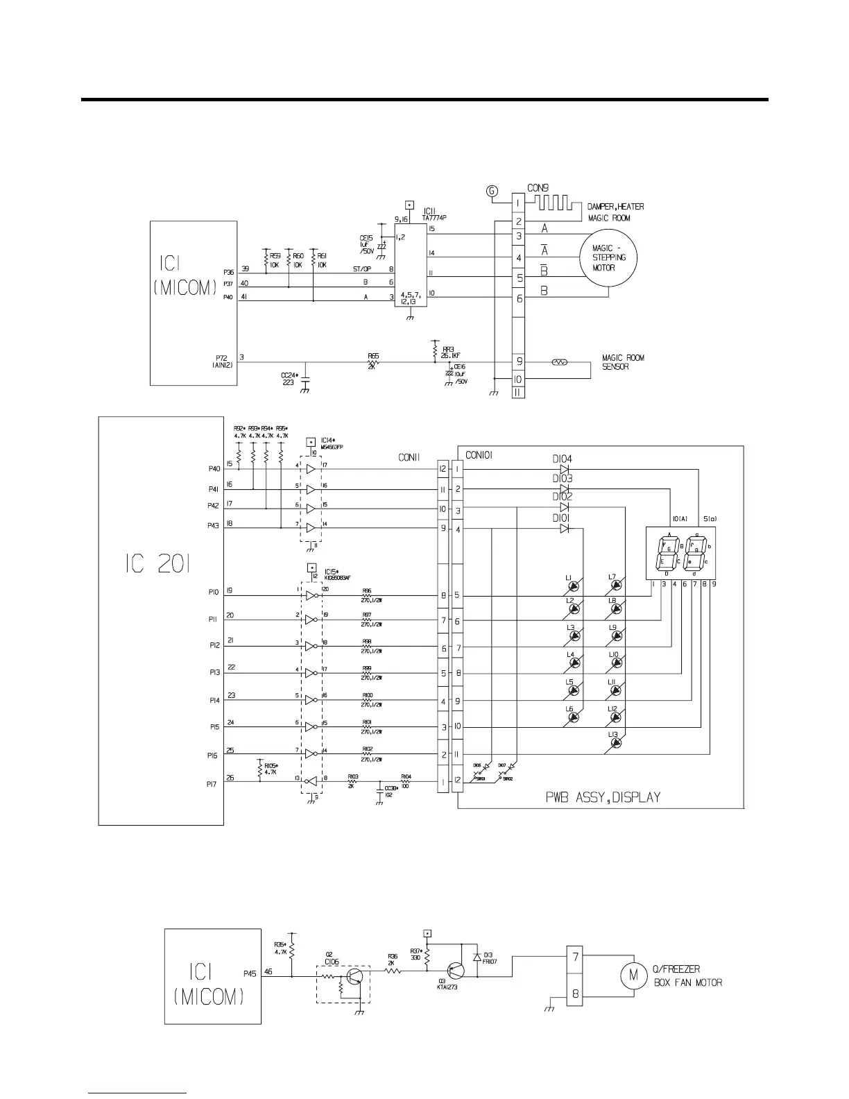
1-12. OptiChill stepping MOTOR/Display
(1) GR-L267BV(T,S)PA (Refer to appendix)
1-13. Jet Freezing
(1) GR-L267BV(T,S)PA (Refer to appendix)
EXPLANATION FOR MICOM CIRCUIT
- 58 -

Table of Contents

Related product manuals