EasyManua.ls Logo

Manitowoc SM050 - Sm50

Manitowoc SM050
236 pages
Print Icon
To Next Page IconTo Next Page
To Next Page IconTo Next Page
To Previous Page IconTo Previous Page
To Previous Page IconTo Previous Page
Loading...
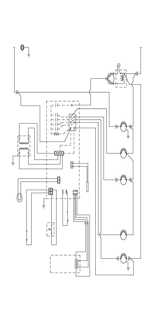
222 Part Number 8001119 10/19
SM50
THERM-
ISTOR
CONTROL BOARD
BIN
LIGHT
COMPRESSOR
WATER INLET
HOT GAS
SOLENOID
START
RELAY
START
CAPACITOR
BIN
THERMO-
STAT
L1
FUSE (7A)
TRANS.
CAUTION: DISCONNECT POWER BEFORE
WORKING ON ELECTRICAL CIRCUITRY.
NOTE: DIAGRAM SHOWN DURING THE FREEZE CYCLE.
FAN MOTOR
DISPLAY
BOARD
DRAIN
PUMP
SWITCH
WATER PUMP
DRAIN
PUMP
L2
S
C
R
(33)
(47)
(48)
(43)
(44)
(45)
(41)
(42)
(46)
(21)
(31)
(22)
(28)
(27)
(29)
(26)
(25)
(24)
(23)
(32)
(20)
BIN
LIGHT
SWITCH

Table of Contents

Related product manuals